Owner's manual
Manuals
Brands
Wilbur Curtis Manuals
Coffee machines
SHG
1
2
3
4
5
6
7
8
5
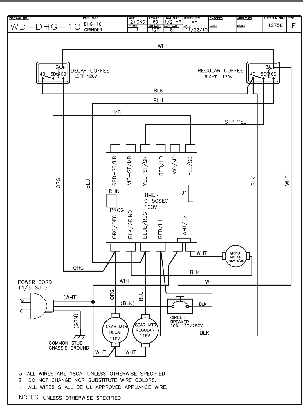
ELECTRICAL
SCHEMA
TIC – DHG
1
...
2
3
4
5
6
7
...
8