Instruction Manual
Manuals
Brands
WIKA Manuals
Measuring instruments
CPC6000
71
72
73
74
75
76
77
78
79
80
Automated Pressur
e Calibrator
CPC 6000
Mensor/WIKA
Operating
Instructions
-
CPC
6000
7
9
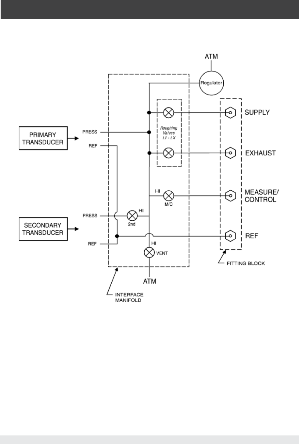
Figure 9.2.1C - Pneumatic Schematic, Pump Regulator
1
...
...
77
78
79
80
81
...
...
104