Use and Care Manual

01
M
M
o
o
d
d
e
e
l
l
IDC-221SC
IDC-221SC
P
P
r
r
o
o
t
t
e
e
c
c
t
t
i
i
o
o
n
n
T
T
y
y
p
p
e
e
I
I
P
P
o
o
w
w
e
e
r
r
1
1
1
1
5
5
V
V
/
/
6
6
0
0
H
H
z
z
I
I
c
c
e
e
M
M
a
a
k
k
i
i
n
n
g
g
C
C
u
u
r
r
r
r
e
e
n
n
t
t
1
1
.
.
5
5
A
A
I
I
c
c
e
e
H
H
a
a
r
r
v
v
e
e
s
s
t
t
C
C
u
u
r
r
r
r
e
e
n
n
t
t
2
2
.
.
0
0
A
A
R
R
e
e
f
f
r
r
i
i
g
g
e
e
r
r
a
a
n
n
t
t
R
R
1
1
3
3
4
4
a
a
/
/
5
5
1
1
g
g
V
V
e
e
s
s
i
i
c
c
a
a
n
n
t
t
C
C
5
5
H
H
1
1
0
0
N
N
e
e
t
t
W
W
e
e
i
i
g
g
h
h
t
t
9
9
.
.
6
6
k
k
g
g
E
E
n
n
c
c
l
l
o
o
s
s
u
u
r
r
e
e
P
P
l
l
a
a
s
s
t
t
i
i
c
c
TECHNICAL PARAMETERS
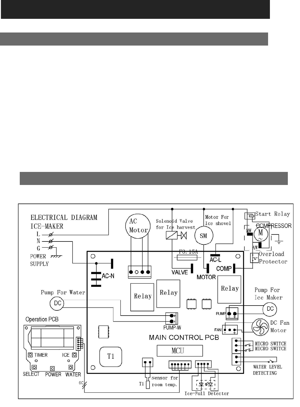
CIRCUIT DIAGRAM
TECHNICAL PARAMETERS & CIRCUIT DIAGRAM










