User Manual

22
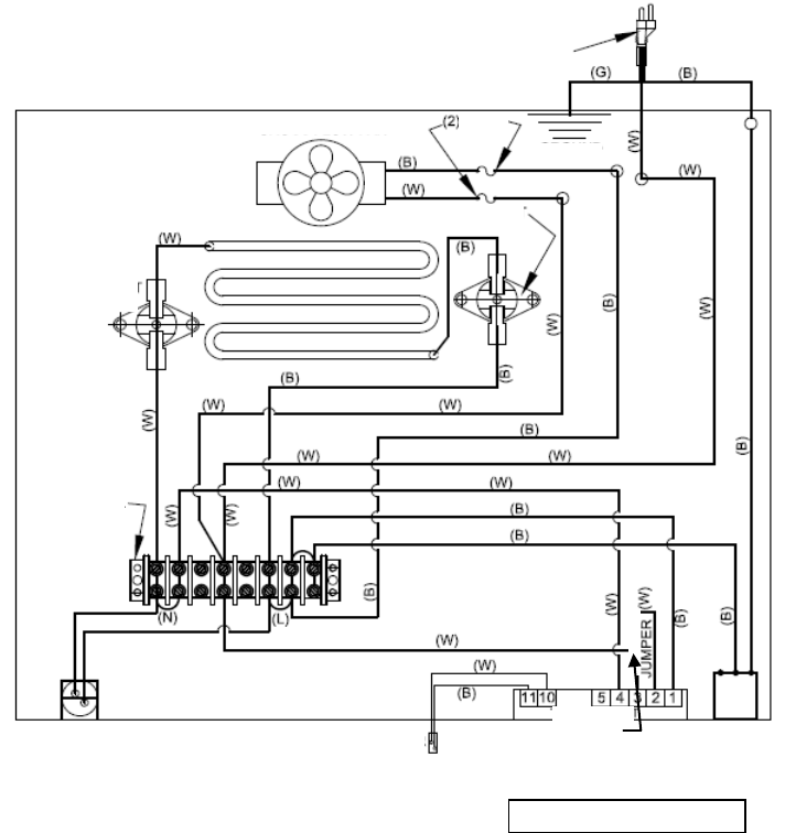
Schéma de câblage
Révisé 16 juin 2014
Câble électrique de 6 pieds
de longueur 14AWG
Voyant
Interrupteur fin de
course de sécurité
Ventilateur tangentiel
Fusible
Mise à terre
Bobine de chauffage
Bornier
Interrupteur fin de
course de sécurité
En marche/
hors tension
Capteur de
température
Barre à mine
(W) White/Blanc (14AWG)
(B) Black/Noir (14AWG)
(G) Green/Vert (14AWG)