User Manual
Manuals
Brands
Summit Manuals
Hospital Accessories
24" Puretherm Blanket Warmer with 2 cu. ft. Capacity, Digital Thermostat, Electronic Readout and Double Pane Tempered Glass Door in Stainless Steel
11
12
13
14
15
16
17
18
19
20
10
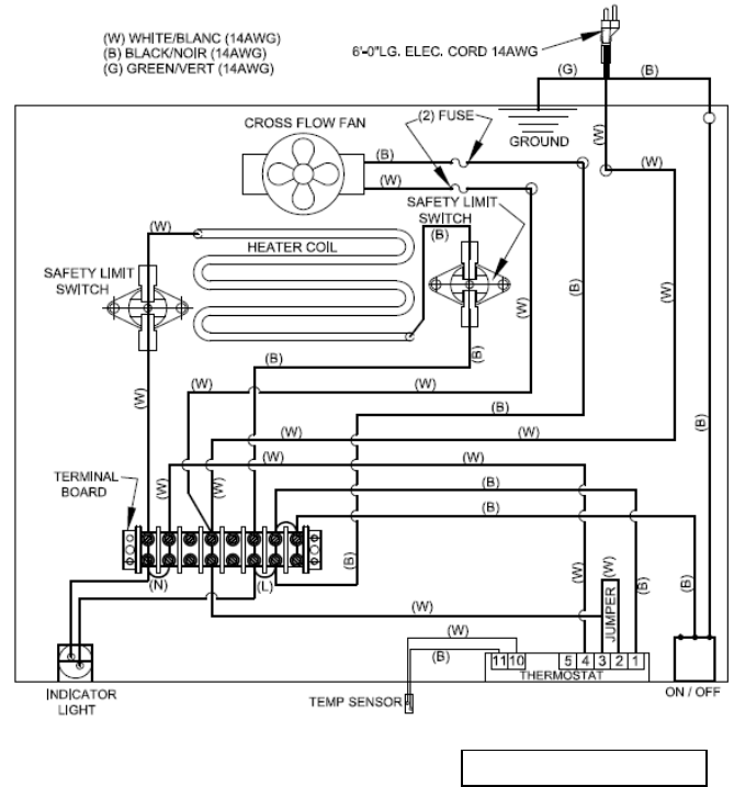
WIRING DIAGRAM
Revised June16, 2014
1
...
...
9
10
11
12
13
...
...
24