- Sterlco Series R Air-Cooled Rotary Liquid Chiller Installation Operation Maintenance Manual
Manuals
Brands
Sterling Manuals
Water Dispenser
Sterlco Series R RTAA-110
131
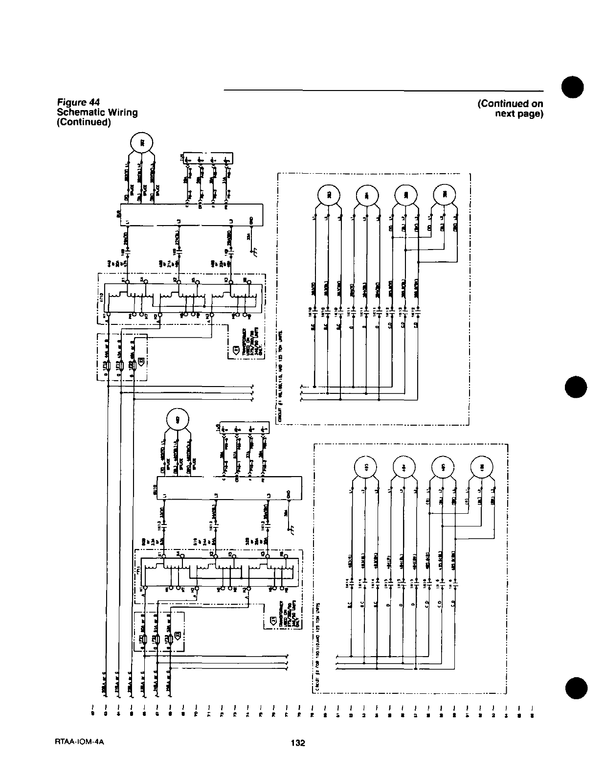
132
133
134
135
136
137
138
139
140
1
...
...
137
138
139
140
141
...
...
156