User manual
Manuals
Brands
Sterling Manuals
Other
Refrigerator A0554831
61
62
63
64
65
66
67
68
69
70
2-40 HP Portable Chillers
Chapter 7: Appendix
65 of 70
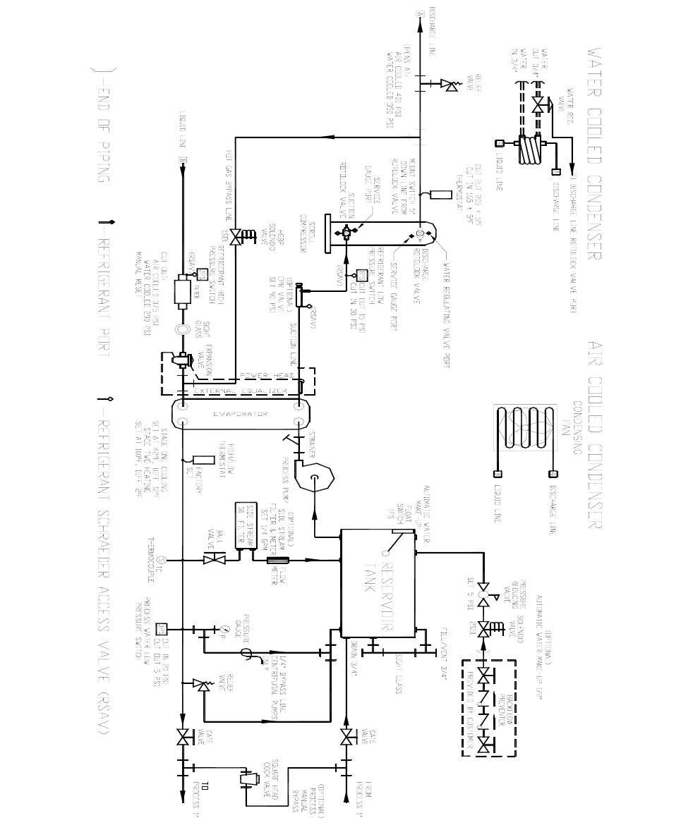
Typical Piping Schematic, 2 and 3 1/2 hp Models
μ
1
...
...
63
64
65
66
67
...
...
70