Operating Instructions

Vector control
Function diagrams
2-593
© Siemens AG 2008 - 2013 All Rights Reserved
SINAMICS G120 CU230P-2 Control Units List Manual (LH9), 01/2013
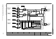
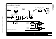
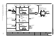
Fig. 2-87 6799 – Display signals
- 6799 -
Function diagram
87654321
fp_6799_97_62.vsd
Vector control
G120 CU230P-2
12.12.2012 V4.6
Display signals
100 ms
[6730.1]
[6714.8]
[6714.8]
[6799.8]
300 ms100 ms
100 ms
100 ms
100 ms
300 ms
100 ms
300 ms
100 ms
[6730.4]
[6731.4]
[6730.4]
[6731.4]
[6730.1]
[6731.1]
[6730.4]
[6731.4]
r0060
n_set before filt. [1/min]
r0066
f_outp [Hz]
r0072
U_output [Veff]
r0070
Vdc act val [V]
r0074
Modulat_depth [%]
r0076
Id_act [Aeff]
r0078
Iq_act [Aeff]
n_set smth [1/min]
r0020
r0021
n_act smooth [1/min]
f_outp smooth [Hz]
r0024
r0025
U_outp smooth [Veff]
r0026
Vdc smooth [V]
r0027
I_act abs val smth [Aeff]
Mod_depth smth [%]
r0028
Id_act smooth [Aeff]
r0029
Iq_act smooth [Aeff]
r0030
M_act smooth [Nm]
r0031
Disp_val T_smooth
p0045
r0063[1]
n_act [1/min]
300 ms
[6730.1]
[6731.1]
r0087
Cos phi act
Cos phi smooth
r0038
[6799.8]
100 ms
r0032
P_actv_act smth [kW]
r0063
n_act [1/min]
[0]
r0068
I_act abs val [Aeff]
[0]
r0080
M_act [Nm]
[0]
r0082
P_act [kW]
[0]
Disp_val T_smooth
p0045
r0068
I_act abs val [Aeff]
[1]
3
<1> [6730.4]
r0072
U_output [Veff]
<1> [6730.1]
r0087
Cos phi act
r0082
P_act [kW]
[2]
Iq
M
<1> [6730.1]
<2> [6721.8]
r0080
M_act [Nm]
[0]
r0080
M_act [Nm]
[1]
Disp_val T_smooth
p0045
r0082
P_act [kW]
[0]
r0082
P_act [kW]
[1]
Disp_val T_smooth
p0045
r0063
n_act [1/min]
[0]
<1>
<2>
For induction motors
For synchronous motors
[6714.8]
[6799.6]
[6799.6]