Operating Instructions
3 Function diagrams
3.11 Technology functions
SINAMICS G120 CU230P-2 Control Units
606 List Manual (LH9), 04/2014, A5E33838102B AA
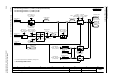
Fig. 3-98 7036 – Cascade control
- 7036 -
Function diagram
87654321
fp_7036_97_01.vsd
Technology functions
G120 CU230P-2
07.04.2014 V4.7
Staging
n
t
p1082
%
t
p2373
p2374
p2385
t
r2379
0
1
0
1
0
1
Bit00
Bit01
Bit02
t
y
1121p
100
2378p
1t
y
⋅
¸
¸
¹
·
¨
¨
©
§
−=
= p1082
p2376 >
PID
p2373
t > p2374
a
b
c
a b
DM M1 M2 M3
Example for
staging/destaging
Line
SINAMICS
G120
CU230P-2
Motor Starters
Pressure Sensor
To
technology controller
input of inverter
Relay outputs
(digital outputs)
DM =
Variable speed motor
n
t
p1080
%
t
p2373
p2375
p2387
PID
t
r2379
0
1
0
1
0
1
Bit00
Bit01
Bit02
t
x
1120p
1082p
1080p
100
2378p
t
x
⋅
¸
¸
¹
·
¨
¨
©
§
−=
= p1080
p2376 <
PID
p2373
t > p2375
a b
p2376
PID
n_act
n_act
Condition for
staging:
a
b
c
p2384
Condition for
destaging:
p2376
p2386
a
b
c
n_act
a
b
c
100
2378p
1082p ⋅
100
2378p
1082p ⋅
n_act
Csc_ctrl enab
0 ... 1
p2370 [D] (0)
CscCtr t_hld n_out
0.000 ... 999.000 [s]
p2387 (0.000)
Configuration
.
.
.
Csc_ctrl ZSW
r2379
r2379
Staging Destaging