Operating Instructions
Function diagrams
Communication
2-522
© Siemens AG 2011 All Rights Reserved
SINAMICS G120 Control Units CU230P-2 Parameter Manual (LH9), 06/2011
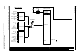
Fig. 2-19 9310 – Configuration, addresses and diagnostics
- 9310 -
Function diagram
87654321
FP_9310_97_01.vsd
Fieldbus Interface (USS, Modbus, BACnet on RS485)
CU230P-2 HVAC / BT
13.12.2010 V4.4
Configuration, addresses and diagnostics
t
T0
Fieldbus configuration
Monitoring functions
Cyclic
telegrams from
the master
F01910 "Fieldbus IF: setpoint timeout"
No telegrams from the master
Diagnostic
parameters
Field bus baud
4 ... 13
p2020 (8)
Fieldbus t_monit
0 ... 1999999 [ms]
p2040 (100)
Field bus protocol
0 ... 4
p2030 (4)
0
Field bus error
r2029
USS
configuration
Field bus address
0 ... 247
p2021 (0)
Field bus USS PZD
0 ... 8
p2022 (2)
Field bus USS PKW
0 ... 127
p2023 (127)
Field bus baud
4 ... 13
p2020 (8)
Modbus
configuration
Field bus address
0 ... 247
p2021 (0)
Telegrams to
the master
Field bus baud
4 ... 13
p2020 (8)
BACnet
configuration
Field bus address
0 ... 247
p2021 (0)
0
1
2
5
Fieldbus times
0 ... 10000 [ms]
p2024[0..2] (1000)
Fieldbus times
0 ... 10000 [ms]
p2024[0..2] (1000)
BACnet setting
0 ... 4194303
p2025[0..3] (1)
BACnet COV incr
0.000 ... 4194303.000
p2026[0..3] (1.000)
p2024[0] (1000)
0 ... 30
5 ... 13
1 ... 247
(7)
(1)
6,7,8,10
0 ... 127
(6)
(1)
0,1,2,5
(0)










