Operating Instructions

Communication
Function diagrams
2-527
© Siemens AG 2011 All Rights Reserved
SINAMICS G120 Control Units CU230P-2 Parameter Manual (LH9), 06/2011
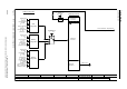
Fig. 2-24 9372 – Status words, free interconnection
- 9372 -
Function diagram
87654321
FP_9372_97_52.vsd
Fieldbus Interface (USS, Modbus, BACnet on RS485)
CU230P-2 HVAC / BT
13.12.2010 V4.4
Status words, free interconnection
(0.0)
[0]
[1]
1
0
1
1
0
1
(0.0)
(0.0)
[0]
[1]
[15]
1
0
1
1
0
1
(0.0)
(0.0)
[0]
[1]
[15]
1
0
1
1
0
1
(0.0)
(0.0)
[0]
[1]
[15]
1
0
1
1
0
1
(0.0)
[15]
5 binector-connector converter
(0)
Bin/con ZSW1
p2080
[015]
(0)
Bin/con ZSW2
p2081
[015]
Bin/con ZSW inv
p2088
[0].0
Bin/con ZSW inv
p2088
[0].15
Bin/con ZSW inv
p2088
[1].0
Bin/con ZSW inv
p2088
[1].15
r2089
Bin/con ZSW send
[0]
r2089
Bin/con ZSW send
[1]
(0)
Bin/con ZSW3
p2082
[015]
(0)
Bin/con ZSW4
p2083
[015]
Bin/con ZSW inv
p2088
[2].0
Bin/con ZSW inv
p2088
[2].15
Bin/con ZSW inv
p2088
[3].0
Bin/con ZSW inv
p2088
[3].15
r2089
Bin/con ZSW send
[2]
r2089
Bin/con ZSW send
[3]
(0.0)
(0.0)
[0]
[1]
[15]
1
0
1
1
0
1
(0)
Bin/con ZSW5
p2084
[015]
Bin/con ZSW inv
p2088
[4].0
Bin/con ZSW inv
p2088
[4].15
r2089
Bin/con ZSW send
[4]