Operating Instructions

Technology functions
Function diagrams
2-597
© Siemens AG 2008 - 2013 All Rights Reserved
SINAMICS G120 CU230P-2 Control Units List Manual (LH9), 01/2013
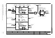
Fig. 2-90 7032 – Multi-zone control
- 7032 -
Function diagram
87654321
fp_7032_97_01.vsd
Technology functions
G120 CU230P-2
12.12.2012 V4.6
Multi Zone Control
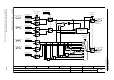
Zone_ctrl setp inp
(0)
p31023
(0)
Zone_ctl day_night
p31025
Zone_ctrl intercon
0 ... 1
p31020 (0)
1
0
r0755
CU AI value in % [%]
[0]
0
0
1
1
0
r0755
CU AI value in % [%]
[2]
1
0
r0755
CU AI value in % [%]
[3]
1
0
Zone_ctrl setp inp
(0)
p31023
[0]
[1]
1
0
Zone_ctrl setp inp
(0)
p31023
1
0
r0755
CU AI value in % [%]
[1]
Zone_ctrl setp inp
(0)
p31023
[2]
[3]
1
0
0
1
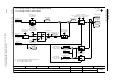
Zon_ctrl act inp
(0)
p31026
[0]
Zon_ctrl act inp
(0)
p31026
[1]
Zon_ctrl act inp
(0)
p31026
[2]
0
1
2
3
1,2
0
1,2
0
r31024
Zone_ctrl set outp [%]
Zone_ctrl act proc
0 ... 11
p31022 (0)
r31027
Zon_ctrl act outp [%]
4
5
6
7
8
9
10
11
+
+
2
1
3
1
MIN
MIN
MAX
MAX
Zone_ctrl config
0 ... 2
p31021 (0)
To technology
controller
p2253 [7958.1]
To technology
controller
p2264 [7958.1]
>0
+
+
+
Setpoint/actual value
pair
change over
0
0
0
0
0
0