Operating Instructions

Function diagrams
Communication
2-530
© Siemens AG 2011 All Rights Reserved
SINAMICS G120 Control Units CU230P-2 Parameter Manual (LH9), 06/2011
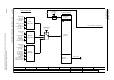
Fig. 2-26 2420 – Telegrams and Process Data (PZD)
- 2420 -
Function diagram
87654321
FP_2420_97_61.vsd
PROFIdrive / PROFIBUS
G120 CU230P-2 DP
13.12.2010 V4.4
Telegrams and Process Data (PZD)
<1>
<2>
If p0922 = 999 is changed to another value, the telegram is automatically assigned.
If p0922 unequal 999 is changed to p0922 = 999, the "old" telegram assignment is maintained!
Freely interconnectable (pre-setting: MELD_NAMUR).
<1>
1 20
PZD6
PZD5
PZD4
PZD1
PZD2
PZD3
STW1 ZSW1
NSOLL_A NIST_A
STW1 ZSW1
MIST_GL
PIST_GL
<2>
NIST_A_GL
IAIST_GL
NSOLL_A
PD Telegr_sel
1 ... 999
p0922 (1)
Interconnec-
tion is made
according to
Telegram
[2440] [2450] automatically
PZD8
PZD7
350
STW1 ZSW1
ZSW3
NIST_A_GL
IAIST_GL
NSOLL_A
STW3
M_LIM
<3>
Can be freely connected.
999
STW1 <4> ZSW1 <4>
Receive telegram length
freely selectable via
central PROFIdrive
configuration in the
master
Transmit telegram
length freely selectable
via central PROFIdrive
configuration in the
master
<4>
In order to comply with the PROFIdrive profile, PZD1 must be used as control word 1 (STW1) or status word 1 (ZSW1).
p2037 = 2 should be set if STW1 is not transferred with PZD1 as specified in the PROFIdrive profile.
Receive telegram from
PROFIdrive
Send telegram to
PROFIdrive
352
STW1 ZSW1
MIST_GL
WARN_CODE
FAULT_CODE
NIST_A_GL
IAIST_GL
NSOLL_A
<3>
<3>
<3>
<3>
353
STW1 ZSW1
NIST_A_GLNSOLL_A
354
STW1 ZSW1
MIST_GL
WARN_CODE
FAULT_CODE
NIST_A_GL
IAIST_GL
NSOLL_A
<3>
<3>
<3>
<3>
Standard telegrams Manufacturer-specific telegrams Free telegram