Service manual
Manuals
Brands
Sharp Manuals
TV
32JW-73H
31
32
33
34
35
36
37
38
39
40
39
32JW-73E
1
I
H
G
F
E
D
C
B
A
2
3
45
6
7
VB76EGV2381*N
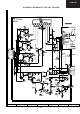
SCHEMA
TIC DIAGRAM OF CRT UNIT (FB218N2)
1
...
...
37
38
39
40
41
...
...
64