User Manual
Manuals
Brands
SATEC Manuals
Equipment
EM132-133 Manual
21
22
23
24
25
26
27
28
29
30
Chapter 2
Installation
22
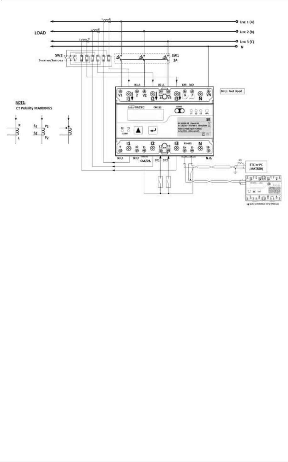
EM13x Series SMART MULTIFUNCTION METER
F
i
g
u
r
e
2
-
7
b
T
y
p
i
c
a
l
I
n
s
t
a
l
l
a
t
i
o
n
D
i
a
g
r
a
m
w
i
t
h
S
e
l
f
E
n
e
r
g
i
z
e
d
P
o
w
e
r
S
u
p
p
l
y
1
...
...
20
21
22
23
24
...
...
152