User Manual
Table Of Contents

Chapter 2 Minor faults
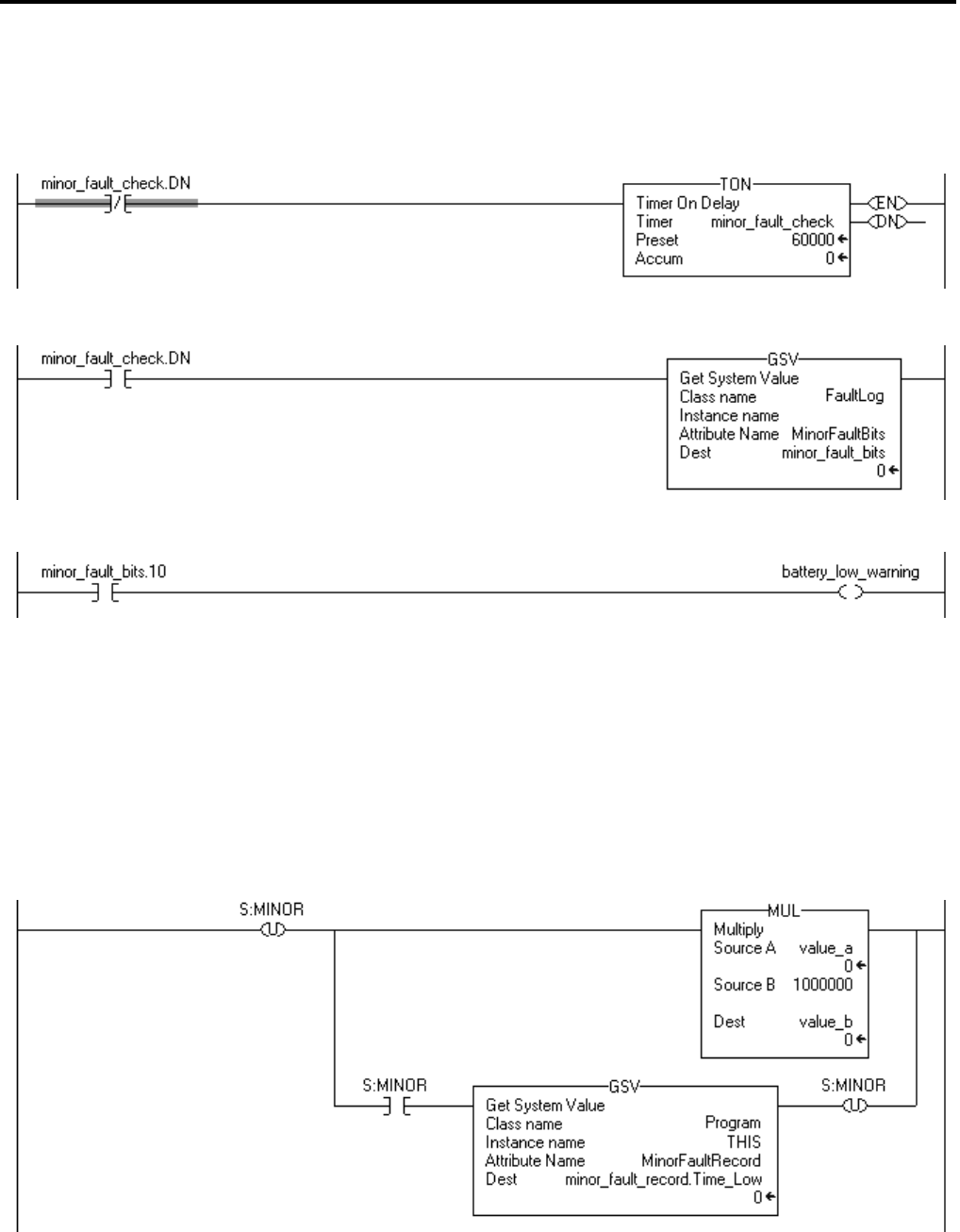
The following example checks for a low battery warning.
Example: Check for a minor fault.
Minor_fault_check times for 1 minute (60000 ms) and then automatically restarts itself.
Every minute, minor_fault_check.DN turns on for one scan. When this occurs, the GSV instruction gets the value of the FaultLog object, MinorFaultBits attribute,
and stores it in the minor_fault_bits tag. Because the GSV instruction only runs once every minute, the scan time of most scans is reduced.
If minor_fault_bits.10 is on, the battery is low or there is an ESM minor fault.
The following example checks for a minor fault that is caused by a specific
instruction.
Example: Check for a minor fault that is caused by an instruction.
•
Multiply value_a by 1000000 and check for a minor fault, such as a math overflow.
• To make sure that a previous instruction did not produce the fault, the rung first clears S:MINOR.
• The rung then executes the multiply instruction.
• If the instruction produces a minor fault, the controller sets S:MINOR.
• If S:MINOR is set, the GSV instruction gets information about the fault and resets S:MINOR.
36 Rockwell Automation Publication 1756-PM014G-EN-P – October 2014