User Manual
Table Of Contents

Chapter 1 Major faults
Check for a specific fault
Enter the following rung in the fault routine for the program.
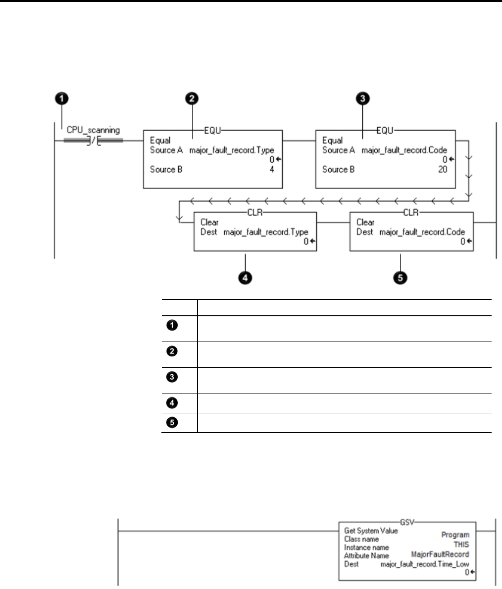
Item Description
During prescan, the bits of all OTE instructions are off and this instruction is true. Once the controller
begins to run the logic, this instruction is always false.
The first EQU instruction checks for a fault of type 4, which means that an instruction in this program
caused the fault.
The second EQU instruction checks for a fault of code 20, which means that either an array subscript is too
large, or a POS or LEN value of a CONTROL structure is invalid.
The first CLR instruction sets to zero the value of the fault type in the major_fault_record tag.
The second CLR instruction sets to zero the value of the fault code in the major_fault_record tag.
Clear the fault
Enter the following rung in the fault routine for the program.
26 Rockwell Automation Publication 1756-PM014G-EN-P – October 2014