User Manual
Table Of Contents

Major faults Chapter 1
Get the fault type and code
Enter the following rung in the fault routine for the program.
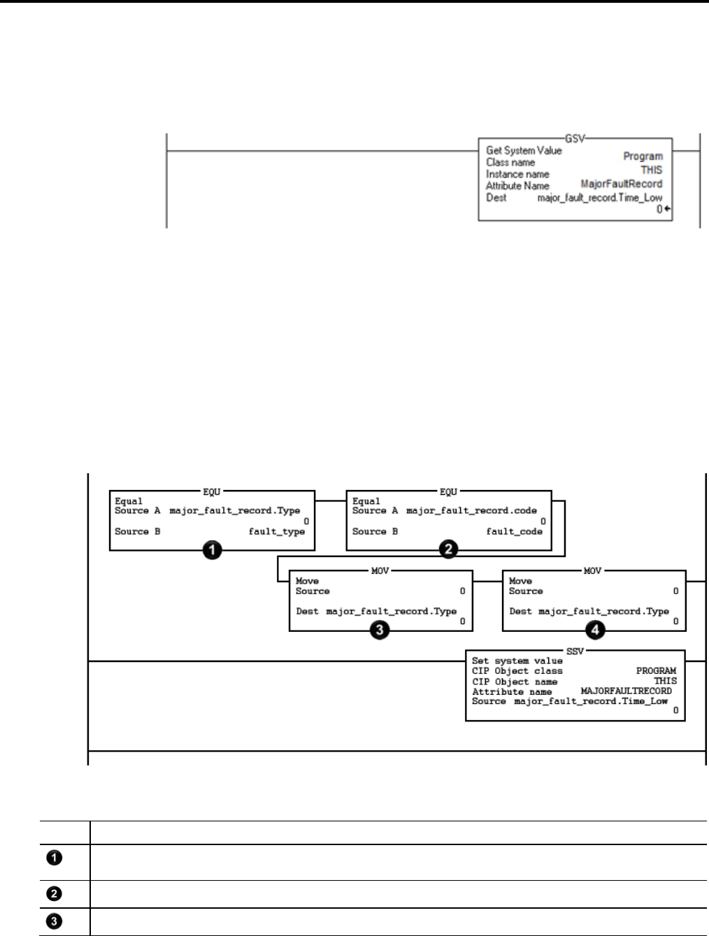
The GSV instruction:
• Accesses the MajorFaultRecord attribute of this program. This attribute
stores information about the fault.
• Stores the fault information in the major_fault_record (of type
FAULTRECORD) tag. When you enter a tag that is based on a structure,
enter the first member of the tag.
Check for a specific fault
Item Description
The first EQU instruction checks for a specific type of fault, such as program, I/O. In Source B, enter the value for the type of fault that you want to clear.
The second EQU instruction checks for a specific fault code. In Source B, enter the value for the code that you want to clear.
The first CLR instruction sets to zero the value of the fault type in the major_fault_record tag.
Rockwell Automation Publication 1756-PM014G-EN-P – October 2014 23