User Manual
Table Of Contents
- Logix5000 Controllers I/O and Tag Data
- Summary of changes
- Table of contents
- Preface
- Communicate with I/O modules
- Organize tags
- Force I/O
- Data access control
- Introduction
- External access
- Configure external access
- External access availability
- User-defined type considerations
- Add-on instructions external access considerations
- Tag mapping considerations
- Imported tag behavior
- Constant value tags
- Configure constant tags
- Constant check box availability
- Add-on instructions constant value considerations
- Index

Organize tags Chapter 2
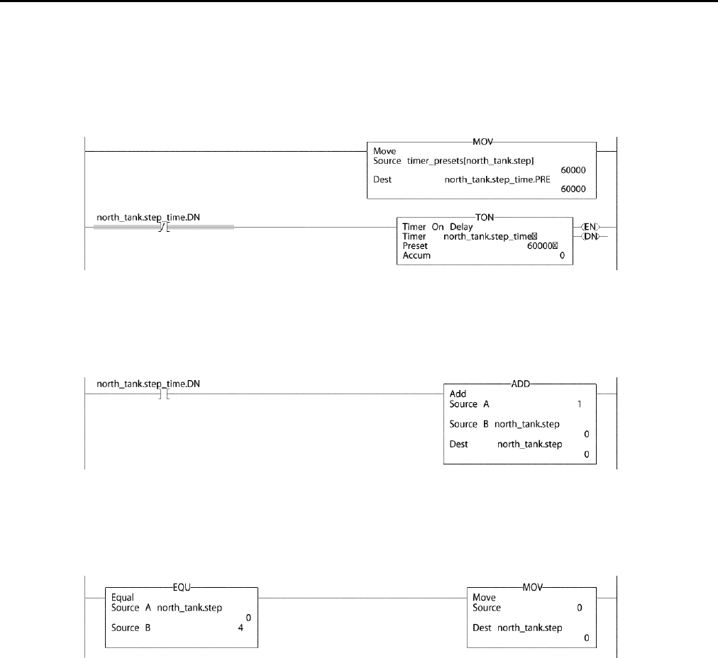
Example: Step through an array.
The timer_presets array stores a series of preset values for the timer in the next rung. The north_tank.step tag points to which element of the array to use. For
example, when north_tank.step equals 0, the instruction loads timer_presets[0] into the timer (60,000 ms).
When north_tank.step_time is done, the rung increments north_tank.step to the next number and that
element of the timer_presets array loads into the timer.
When north_tank.step exceeds the size of the array, the rung resets the tag to start at the first element in the
array. (The array contains elements 0–3.)
Expressions
You can also use an expression to specify the subscript of an array.
• An expression uses operators, such as + or -, to calculate a value.
• The controller computes the result of the expression and uses it as the array
subscript.
Rock well Automati on Publication 1756- PM004E -EN-P - October 2014 51










