Reference Manual User Manual
Manuals
Brands
Rockwell Automation Manuals
Equipment
GV3000/SE AC Gen. Purpose & Vector Bookshelf Drive Start-Up and
221
222
223
224
225
226
227
228
229
230
H-8
GV3000/SE AC Bookshelf Drive Software R
eference, Version 6.06
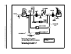
Figure H.7
–
Outer Control Loop Block Diagram
1
...
...
222
223
224
225
226
...
...
230