Instruction Manual
Table Of Contents
- Front Cover
- Important User Information
- Where to Start
- Table of Contents
- Preface
- Chapter 1
- Chapter 2
- System Layout and Wiring
- Before You Begin
- What You Need
- Follow These Steps
- Planning Your ArmorStart Panel Layout and Wiring
- Wiring Your ArmorStart Controllers
- Connecting the DeviceNet ArmorConnect to Your ArmorStart Device
- AC Supply Considerations for Bulletin 284 Units
- Group Motor Installations For North American and Canadian Markets
- Cabling and Installation Guidelines
- DeviceNet Network Installation
- Electromagnetic Compatibility
- System Layout and Wiring
- Chapter 3
- ArmorStart DeviceNet Configuration
- Before You Begin
- What You Need
- Follow These Steps
- Open an Existing Project in RSLogix 5000 Software
- Configure the DeviceNet Network by Using RSNetWorx Software
- Add a Scanner Module to Your ControlLogix Project
- Generate ArmorStart Tags by Using the Tag Generator Tool
- Download Controller File and Test ArmorStart Tags
- ArmorStart DeviceNet Configuration
- Chapter 4
- Chapter 5
- Faceplate Logix Integration
- Before You Begin
- What You Need
- Follow These Steps
- Import the ArmorStart Add-On Instructions
- Reassign Add-On Instruction Input and Output Parameter Data Types
- Modify ArmorStart Add-On Instruction for Equipment Status Faceplate
- Integrate ArmorStart AOI into Your Application Program Routines
- Integrate Your ArmorStart Device Application
- Add Alarm Logic for Alarm History Faceplate
- Download the Project
- Faceplate Logix Integration
- Chapter 6
- Chapter 7
- ArmorStart System Application Guide
- Before You Begin
- What You Need
- ArmorStart System Overview Display
- ArmorStart Device Faceplate Overview
- ArmorStart Device Faceplate - Fault Indication View
- Last Fault, Fault Description, and Fault Action
- ArmorStart Device Faceplate - Configuration Status View
- ArmorStart Device Faceplate - Trending View
- ArmorStart Device Faceplate - Online Help Options
- ArmorStart System Application Guide
- Appendix A
- Logix Communication and Controller Configuration
- Configuring PC Communication
- Configure the EtherNet/IP Driver
- Load the Controller Firmware Serially
- Assign IP Addresses
- Ethernet Module Firmware Update Using ControlFLASH Utility
- Browse the EtherNet/IP Network Devices
- Load the Controller Firmware
- Create a New Project File in RSLogix 5000 Software
- Configure Your Ethernet Module
- Logix Communication and Controller Configuration
- Appendix B
- Appendix C
- Back Cover/Rockwell Support

110 Publication IASIMP-QS015C-EN-P
Chapter 5 Faceplate Logix Integration
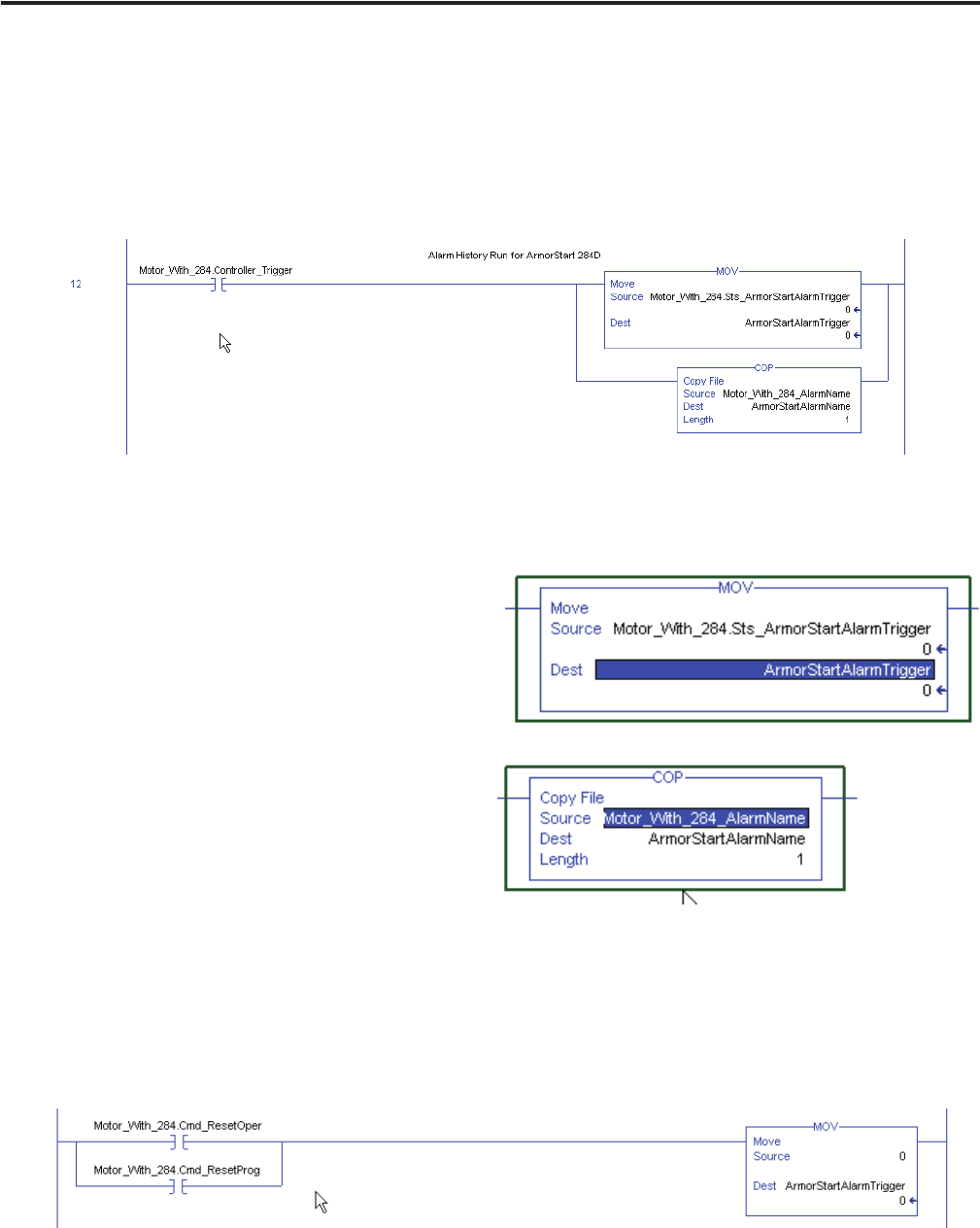
Follow these steps to add Alarm History logic to your routine.
1. Add the following rung to your program for each individual device Add-On Instruction.
The three tags pointed to were created already by your Add-On Instruction and exist in the tag database.
You will need to edit the tag name prefixes to adjust for the name given to your Add-On Instruction.
This example uses an Add-On Instruction named Motor_With_284.
2. Create the following controller scope tags (which will be used to pass data to the alarm summary in FT
ME) for the different device trigger types.
• For the Move instruction, the destination tag
must be created as one of the controller
scoped tags.
• For the copy instruction, the source and
destination tags must be created as a
controller scoped tag, type STRING.
Motor_With_284 is the device Add-On
Instruction name used for the specific device
in your program. The tag type must be
STRING.
3. In the controller tag database, enter the names you need your devices to appear with in the Alarm History
faceplate, into the source string tag you created in the COP instruction.
4. Add the following rung to clear your Alarm Trigger tag when a fault reset has been commanded.
The ArmorStart Trigger tag is being cleared by this rung. You will need to edit the tag name prefixes to
adjust for the name given to your Add-On Instruction. This example uses ArmorStart_With_284.