Operation Manual

21
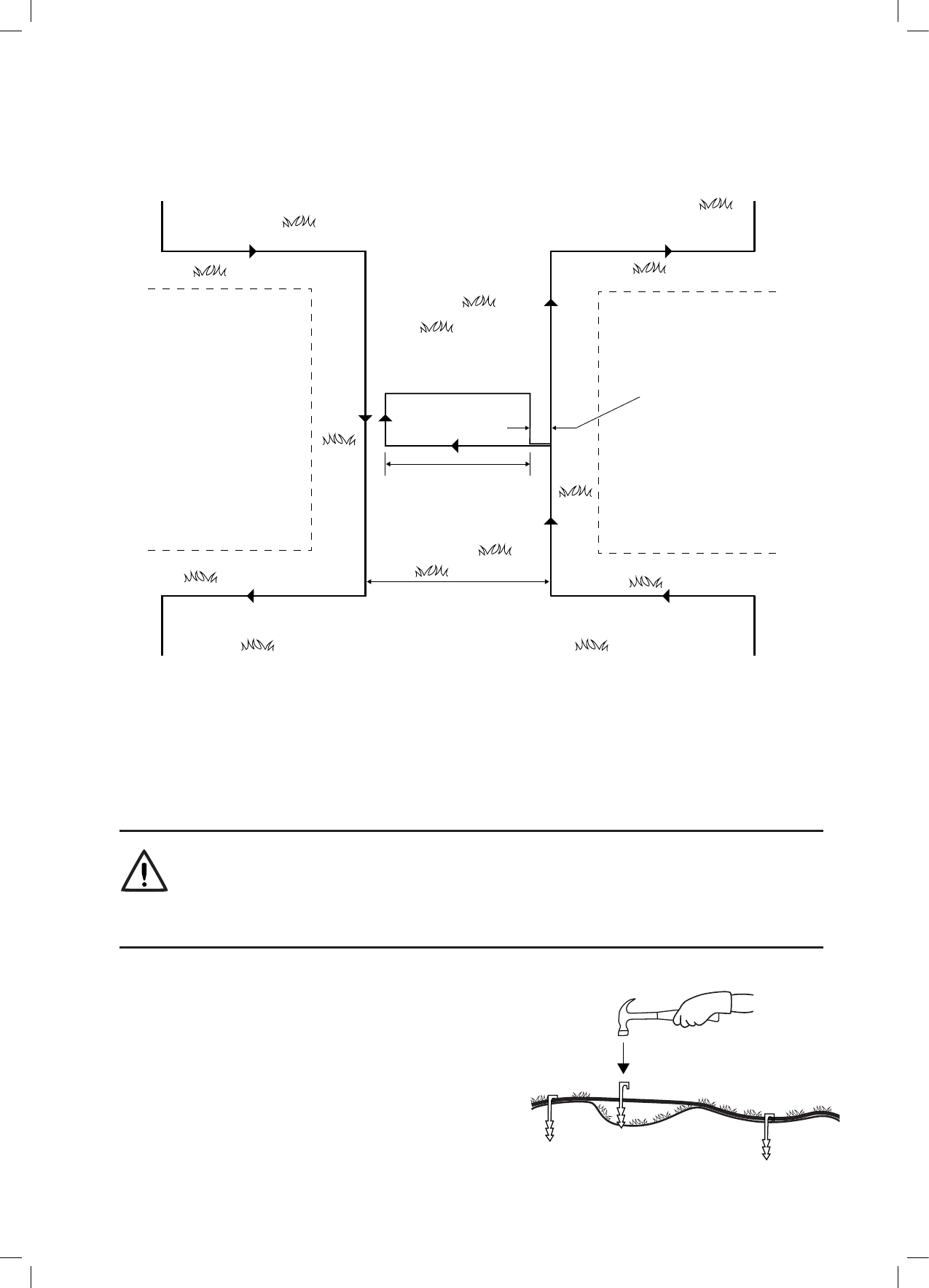
Als de smalle doorgang breder is dan 2 meter en u wilt dat Robomow het gebied binnen de smalle doorgang maait,
dan kunt u de draad instellen zoals u ziet in de onderstaande illustratie. Een dergelijke conguratie maakt het
mogelijk voor de maaimachine om binnen de smalle doorgang te maaien, terwijl het binnenste deel van het gazon
wordt gemaaid, maar deze opstelling voorkomt dat de maaier oversteekt naar de subzone.
Sub-Zone
Main-Zone
10cm
30 cm
Perimeter
Island
As long as needed
when keeping 10cm
from both sides
4.4 Vastzetten van perimeter draad aan de
grond
o Voordat u de perimeter-draad legt, wordt het aanbevolen om het gras te maaien, waar men de bedrading
wil leggen. Het zal dan makkelijker zijn om de draad aan de grond vast te maken. Het risico, dat de
maaimachine de bedrading tijdens het werk zal beschadigen wordt hierdoor ook kleiner.
o Het is niet nodig om de perimeter-draad in te graven, maar u kunt dit wel doen, tot 5 centimeter diep.
o Trek de draad strak en hamer de pen volledig de grond in.
WAARSCHUWING!
Bescherm uw ogen! Bescherm uw handen!
Gebruik de juiste oogbescherming en draag goede werkhandschoenen, als men de draadpinnen vastslaat.
Harde of droge grond kan er de oorzaak van zijn, dat pennen breken, als men ze in de grond bevestigd.
o
Gebruik een hamer om de pennen in de grond te slaan.
o
Steek de pennen in op afstanden die de bedrading onder
het grasniveau zullen houden en die voorkomen, dat men
mogelijk over de draad struikelt (ongeveer 75 cm tussen
pennen).
•
De bedrading en de pennen worden in de loop der tijd
onzichtbaar, doordat er nieuw gras over groeit.
o
Als men extra draad nodig heeft om de installatie te
voltooien, verbindt u met behulp van de waterbestendige
draadconnectors die men standaard bij Robomow
krijgt meegeleverd. (Zie sectie 11.4 – Aansluiten van de
perimeter-draad).
A. Op het punt dat u de maaimachine wilt
laten beginnen te rijden in de richting
van de subzone begint u de smalle
doorgang in te stellen.
B. Stel een eiland in het midden van
de smalle doorgang in en houd een
afstand aan van 10 cm (4 inch) van de
perimeter-draad.
C. De eilandafmetingen dienen 30 cm lang
te zijn en dienen zo breed als nodig
te zijn, waarbij men 10 cm van beide
kanten aanhoudt.
D. Na het voltooien van de installatie van
de draad in de subzone, zorg u ervoor
om 10 cm (4 inch) afstand te houden
tussen de draad en het eiland op de weg
terug naar de hoofdzone.
Hoofdzone
Subzone
Perimeter
eiland
Zo lang als nodig
als men 10 cm
aanhoudt
van beide kanten










