Heating Systems Installation, Operation and Service Manual
CRV-SERIES INSTALLATION, OPERATION AND SERVICE MANUAL
44
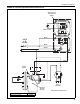
FIGURE 27: One Zone Operation (with Outside Air Blower) without Control Panel
1
2
3
4
5
6
COIL COIL
R
C
W
G
Y
Thermostat
Pump
Motor
Pressure
Switch
(Pump)
SPST (12 A)
Transformer
Relay
Zone 1
Burners
NL
LN
Nine Burners Maximum
Black
White
Red
Black
L
120 V
1 Ø
60 Hz
N
Ground
Pressure Switch
(Outside Air Blower)
N
L
Outside Air
Blower










