Technical information
Table Of Contents

( 9 / 14 )
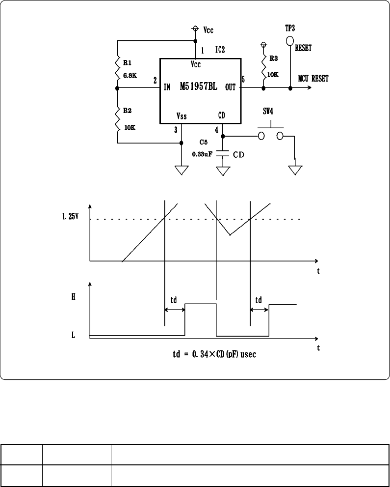
6. Reset Circuit
Figure 6.1 shows the reset circuit and its waveform. In this product, reset is cleared in about 100 ms
from the instant Vcc passes about 2.1 V after having started from 0 V. When Vcc drops down to about
2.1 V, reset turns effective.
Figure 6.1 Reset circuit and its waveform
By using switch SW4, you can rest the MCU manually.
Table 6.1 Function of switch SW4 (reset switch)
Detected power voltage (V)
About 1.25 x (R1 + R2) / R2
No.
SW4
Name
RESET
Function
This is the reset switch. Press down this switch to reset the MCU.
Input voltage
(IC3-2 pin)
Output state
(IC3-5 pin)










