Installation Sheet
Manuals
Brands
Pamex Manuals
Exit Devices
Pamex 4 Foot - EF7000 Series - Grade 1 - Panic Rim Exit Device - 3 Hour Fire
1
2
3
4
1
2
3
...
4
Summary of content (4 pages)
PAGE 1
PAGE 2
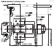
5/32” (20mm) 10110 ZINS-R7002-00 9/16” (14.
PAGE 3
PAGE 4
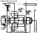
25/32” (20mm) 10110 ZINS-R7004-00 9/16” (14.