Specifications
Manuals
Brands
Multiquip Manuals
Portable Generator
ga-6h
31
32
33
34
35
36
37
38
39
40
GB113BC GLOBUG LIGHTING SYSTEM — OPERATION AND PARTS MANUAL — REV. #4 (01/06/09) — PAGE 31
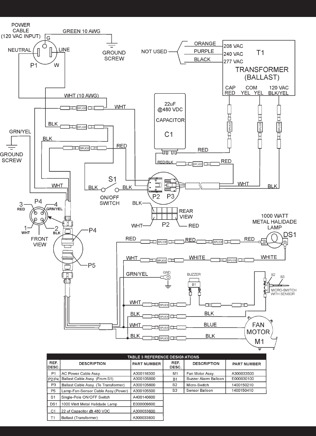
Figure 44.
Wiring Diagram
MAINTENANCE (WIRING DIA
GRAM)
1
...
...
29
30
31
32
33
...
...
64