User Guide
Manuals
Brands
Multiquip Manuals
Other
DCA-600SSV
51
52
53
54
55
56
57
58
59
60
P
A
GE 54 — DCA-600SSV — OPERA
TION AND P
ARTS MANU
AL — REV
. #0 (07/13/09)
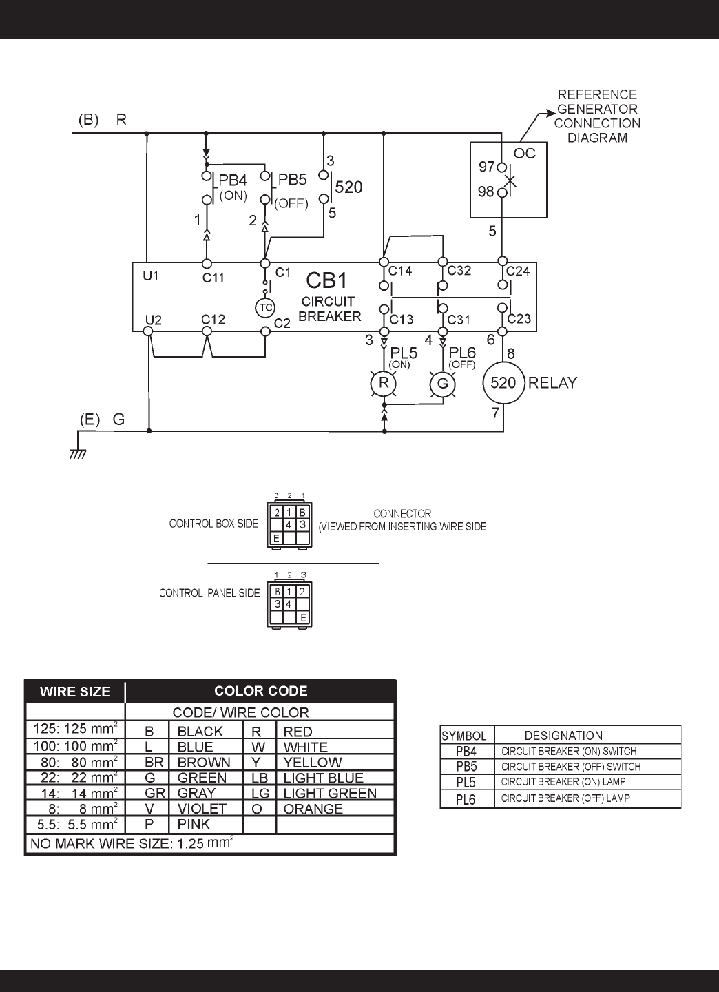
DCA-600SSV — GENERA
T
OR
WIRING DIA
GRAM (MAIN BREAKER)
Figure 75.
Main Circuit Breaker
Wiring Diagram
1
...
...
52
53
54
55
56
...
...
108