User guide
Manuals
Brands
Multiquip Manuals
Equipment
BHN
51
52
53
54
55
56
57
58
59
60
P
A
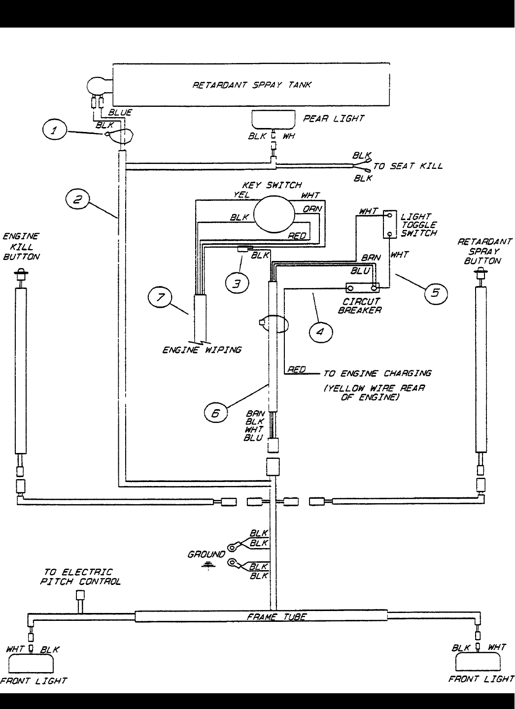
GE 58 — BHN RIDE-ON PO
WER
TRO
WEL— P
ARTS & OPERA
TION MANU
AL — REV
.
#1 (10/17/02)
WIRING DIA
GRAM ASSY
.
(K
OHLER, ONAN)
BHN RIDE-ON PO
WER
TR
O
WEL—
WIRING DIA
GRAM ASSY
.
1
...
...
56
57
58
59
60
...
...
64