User's Manual
Manuals
Brands
MULTIQUIP Manuals
Other
Automobile WBH16
21
22
23
24
25
26
27
28
29
30
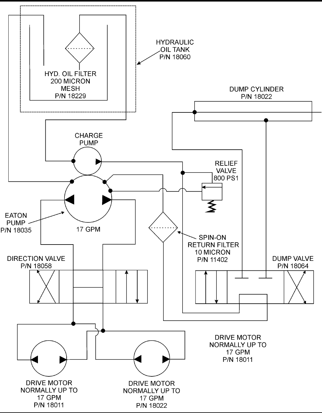
HYDRAULIC SYSTEM DIAGRAM
1
...
...
27
28
29
30