Datasheet

DS1810
2 of 5
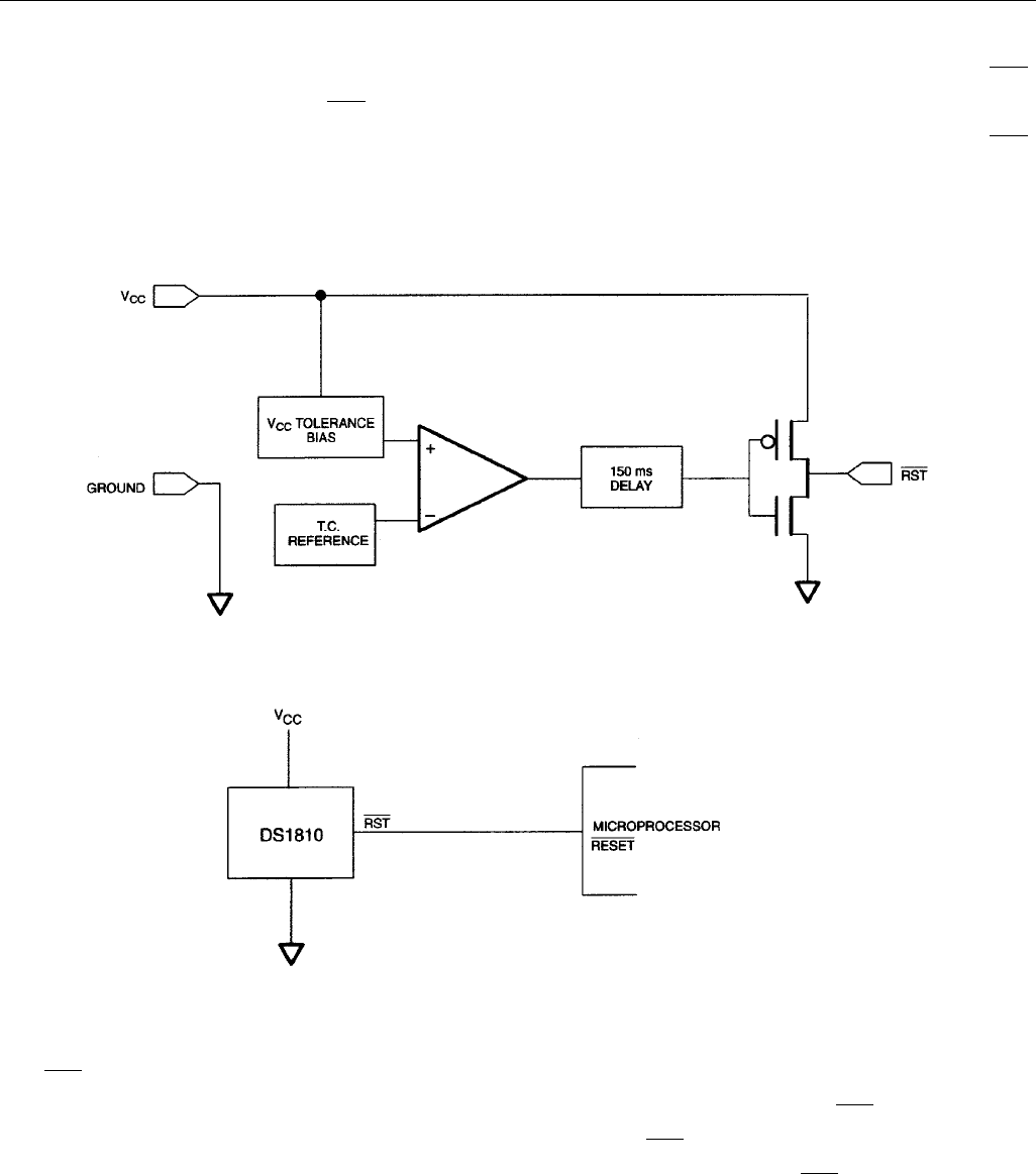
OPERATION - POWER MONITOR
The DS1810 provides the function of detecting out-of-tolerance power supply conditions and warning a
processor-based system of impending power failure. When V
CC
is detected as out-of-tolerance, the RST
signal is asserted. On power-up, RST is kept active for approximately 150 ms after the power supply has
reached the selected tolerance. This allows the power supply and microprocessor to stabilize before RST
is released.
BLOCK DIAGRAM (PUSH-PULL OUTPUT) Figure 1
APPLICATION EXAMPLE Figure 2
OUTPUT VALID CONDITIONS
All versions of the DS1810 can maintain a valid output as long as V
CC
remains above 1.2 volt. However,
the
RST outputs on the DS1810 use a push-pull structure which can maintain a valid output below 1.2
volts on an input. To sink current below 1.2 volts, a resistor can be connected from RST to Ground (see
Figure 3). This arrangement will maintain a valid value on the
RST outputs even it V
CC
approaches 0
volts. During both power-up and -down this arrangement will draw current when
RST is in the high state.
A value of about 100 kV should be adequate to maintain a valid condition.





