- Guardian Liquid-cooled Recreational Vehicle Generator Owner's Manual and Installation Instructions
Manuals
Brands
Guardian Technologies Manuals
Portable Generator
004270-2
41
42
43
44
45
46
47
48
49
50
Generac
®
Pow
er Systems, Inc.
43
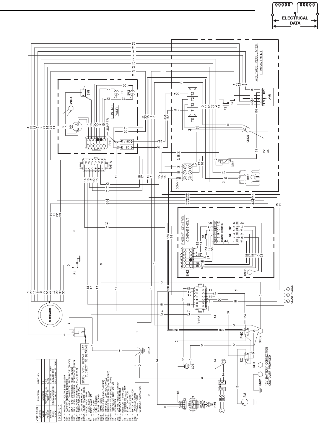
Appendix 3 — Electrical Data
QUI
ETP
ACT™ 7
5D Recreational V
ehicle Generator
Wiring Diagram 1
20 V
AC– Drawing No. - 0D2
7
93-B Part 2
1
...
...
43
44
45
46
47
...
...
68