INSTRUCTION MANUAL WIDE-BELT SANDER G0445/G0582/G9962Z/9962ZX

-42- G0445/G0582/G9962Z/9962ZX Wide Belt Sander
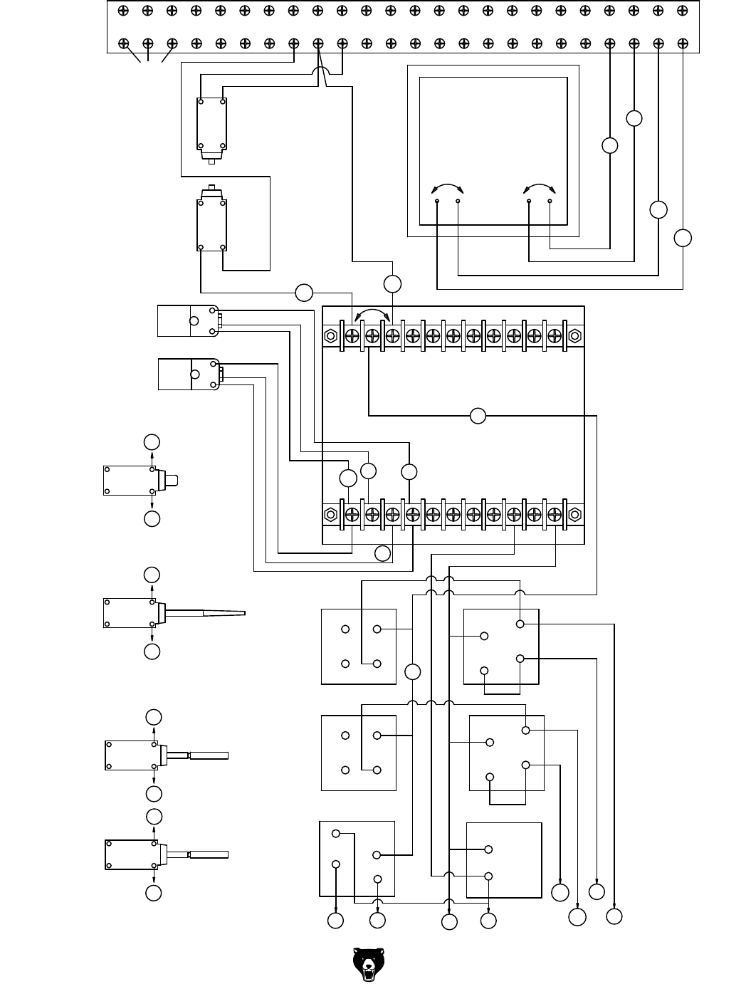
Control Panel Electrical Diagram
(G0445/G0582/G9962Z/9962ZX)