Powdered Beverage Maker Service Manual
Manuals
Brands
Grindmaster Manuals
Kitchen Appliance
CC-302-20
51
52
53
54
55
56
57
58
59
60
Crathco® Powdered Beverage Dispensers
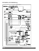
Page 53
PIC1K or PIC1KA
120 & 120/240 “Q” Model W
iring
1
...
...
51
52
53
54
55
...
...
68