Owner manual
Manuals
Brands
Grindmaster Manuals
Water equipment
5511
31
32
33
34
35
36
37
38
39
40
Crathco
®
5311 & 5511 Manual
Pag
e
3
2
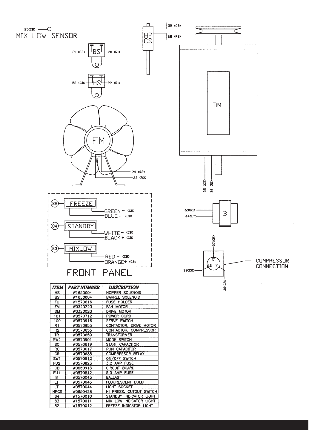
5511 Electrical Components
5511-0102-057-3-20-00
1
...
...
31
32
33
34
35
...
...
44