- Goodman Mfg. Co. LP. Furnace User Manual

14
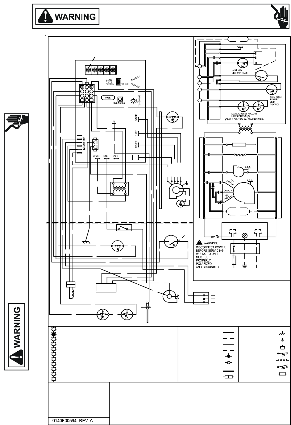
WIRING DIAGRAMS
HIGH VOLTAGE!
DISCONNECT ALL POWER BEFORE SERVICING OR INSTALLING THIS
UNIT. MULTIPLE POWER SOURCES MAY BE PRESENT. FAILURE TO
DO SO MAY CAUSE PROPERTY DAMAGE, PERSONAL INJURY OR DEATH.
Wiring is subject to change. Always refer to the wiring diagram on the unit for the most up-to-date wiring.
HIGH VOLTAGE!
DISCONNECT ALL POWER BEFORE SERVICING OR INSTALLING THIS
UNIT. MULTIPLE POWER SOURCES MAY BE PRESENT. FAILURE TO
DO SO MAY CAUSE PROPERTY DAMAGE, PERSONAL INJURY OR DEATH.
GME8_CA
CAP
BK (HI)
A
UXILIARY
PROPERLY POLARIZED AND GROUNDED.
SERVICING.WIRING TO UNIT MUST BE
WARNING:DISCONNECT POWER BEFORE
XFMR
BK
115 V
24V
BR
LIMITS
WH (N)
RD (LOW)
OR(MED LOW)
BL (MED)
BLOWER
CI RCULATOR
24V THERMOSTAT CONNECTIONS
RO2 (11)
GND (8)
HUMIDIFIER
XFMR (6)
GND
G
C
W
Y
TO
MICRO
R
MVL (2)
MVC (9)
PS (10)
PSO (4)
HLI (7)
HLO (1)
CONTROL MODULE
INTEGRATED
NO
SWITCH
PRESSURE
ID BLOWER
VALVE
M1
GAS
C2
C
115 VAC
FLAME SENSOR
FP
XFMR-H
XFMR (3)
RO1 (5)
24 VAC
HOT SURFACE
IGNITER
INTEGRATED CONTROL MODULE
BR
BR
IGN
IND
ID
BLWR
CIRCULATOR
BLWR
TRANSFORMER
40 VA
XFMR-N
INTEGRATED CONTROL MODULE
CIR-N
5. UNIT MUST BE PERMANENTLY GROUNDED AND CONFORM TO N.E.C. AND LOCAL CODES.
ON SOME MODELS
HUMIDIFIER
24 VAC
INDUCED DRAFT
°C. USE COPPER CONDUCTORS ONLY.
BLOWER COMPARTMENT
BURNER COMPARTMENT
REPLACED, IT MUST BE REPLACED WITH WIRING MATERIAL HAVING A TEMPERATURE
3. IF ANY OF THE ORIGINAL WIRE AS SUPPLIED WITH THE FURNACE MUST BE
CORRECT COOLING CFM. (SEE SPEC SHEET FOR AIR FLOW CHART)
REQUIREMENTS SO AS TO PROVIDE THE CORRECT HEATING TEMPERATURE RISE AND THE
4. BLOWER SPEEDS SHOULD BE ADJUSTED BY INSTALLER TO MATCH THE INSTALLATION
INTEGRATED CONTROL
INTERNAL TO
2. MANUFACTURER'S SPECIFIED REPLACEMENT PARTS MUST BE USED WHEN SERVICING.
1. SET HEAT ANTICIPATOR ON ROOM THERMOSTAT AT 0.7 AMPS.
BLOWER
PRIMARY LIMIT
WH
GR
BK
IGNITER
SURFACE
HOT
PU
RD
15 PIN PLUG
C
NO
SWITCH
PRESSURE
BR
SENSOR
FLAME
BK
W
H
ROLLOUT LIMITS
RAPID FLASHES = REVERSED 115 VAC POLARITY/VERIFY GND
SYSTEM LOCKOUT (RETRIES/RECYCLES EXCEEDED)
7 FLASHES = LOW FLAME SIGNAL
5 FLASHES = FLAME SENSE WITHOUT GAS VALVE
4 FLASHES = OPEN HIGH LIMIT
3 FLASHES = PRESSURE SWITCH STUCK OPEN
2 FLASHES = PRESSURE SWITCH STUCK CLOSED
STEADY ON = NORMAL OPERATION
OFF = CONTROL FAILURE
5
1 FLASH =
0
1
2
3
4
PU
6 FLASHES =
OPEN ROLLOUT OR OPEN FUSE
COLOR CODES:
PU PURPLE
OR ORANGE
YL YELLOW
6
7
8
BK BLACK
GR GREEN
BR BROWN
PK PINK
RD RED
GY GRAY
BL BLUE
WH WHITE
PU
RATING OF AT LEAST 105
NOTES:
T
O
1
1
5
V
A
C
/
1
Ø
/
6
0
H
Z
P
O
W
E
R
S
U
P
P
L
Y
W
I
T
H
O
V
E
R
C
U
R
R
E
N
T
P
R
O
T
E
C
T
I
O
N
D
E
V
I
C
E
JUNCTION BOX
SWITCH
LINE-H
DOOR
L GND
LINE-N
DISCONNECT
N
S
W
I
T
C
H
(
T
E
M
P
.
)
F
I
E
L
D
S
P
L
I
C
E
S
W
I
T
C
H
(
P
R
E
S
S
.
)
P
R
O
T
.
D
E
V
I
C
E
O
V
E
R
C
U
R
R
E
N
T
E
Q
U
I
P
M
E
N
T
G
N
D
T
E
R
M
I
N
A
L
J
U
N
C
T
I
O
N
H
I
V
O
L
T
A
G
E
F
I
E
L
D
H
I
V
O
L
T
A
G
E
(
1
1
5
V
)
L
O
W
V
O
L
T
A
G
E
F
I
E
L
D
L
O
W
V
O
L
T
A
G
E
(
2
4
V
)
P
L
U
G
C
O
N
N
E
C
T
I
O
N
I
G
N
I
T
E
R
F
I
E
L
D
G
N
D
IND-N
IGN-N
JUNCTION
BOX
OVERCURRENT PROTECTION
POWER SUPPLY WITH
TO 115 VAC/ 1/60HZ
GND
LINE-N
LINE H
DEVICE
DOOR SWITCH
WH
BK
SWITCH LOCATED IN BLOWER
COMPARTMENT ON SOME MODELS
RD
RD
BL
PU
YL
OR
BR
(SINGLE CONTROL ON SOME MODELS)
PARK
78
654
CGRWY
5 MIN
2 STG
MODE
2
1
3
21
CONTROL MODULE
INTEGRATED
PM
1
HIC
32
2 STAGE
GAS VALVE
WH
24 VAC
HUMIDIFIER
RD
HI
MVH (12)
A
IR CLEANER
ELECTRONIC
EAC-N
EAC-H
6
.
T
O
R
E
C
A
L
L
T
H
E
L
A
S
T
5
F
A
U
L
T
S
,
M
O
S
T
R
E
C
E
N
T
T
O
L
E
A
S
T
R
E
C
E
N
T
,
D
E
P
R
E
S
S
S
W
I
T
C
H
F
O
R
M
O
R
E
T
H
A
N
2
S
E
C
O
N
D
S
W
H
I
L
E
I
N
S
T
A
N
D
B
Y
(
N
O
T
H
E
R
M
O
S
T
A
T
I
N
P
U
T
S
)
.
WH
BL
BR
WH
BL
BK
BK
YL
YL
RD
YL
YL
PU
OR
WH
WH
WH
WH
YL
BL
RD
C
8 FLASHES = CHECK IGNITER OR IMPROPER GROUND
9










