splicing.
12/3AWG 10/3 AWG
Contenidos Instrucciones de seguridad ................................................................................1 Diagrama del flujo de refrigerante......................................................................3 Instrucciones de instalación...............................................................................4 Diagrama de instalación ........................................................................................4 Transporte y manejo antes de la instalación ...................
Medidas de seguridad 1. Este aire acondicionado utiliza el nuevo refrigerante HFC (R410A). 2. Ya que la presión máx. de trabajo es 550 PSIG (3.8MPa), algunas de las herramientas para realizar el mantenimiento, la instalación y la tubería son especiales. 3. Este aire acondicionado utiliza la fuente de alimentación: 208-230V ~, 60Hz. Lea cuidadosamente estas MEDIDAS DE SEGURIDAD para garantizar una correcta instalación.
Medidas de seguridad PRECAUCIÓN ·Realice la conexión a tierraNo conecte el cable a tierra a la tubería de gas, de agua, al pararrayos o al cable a tierra del teléfono. La conexión a tierra defectuosa podría causar descargas eléctricas. ·No instale la unidad en un lugar donde haya fugas de gas inflamable.Si hay fugas de gas y se acumula al rededor de la unidad, podría causar una explosión. ·Ajuste la tuerca acampanada con una llave dinamométrica como se especifica en este manual.
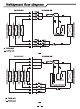
Diagrama del flujo de refrigerante UNIDAD INTERNA UNIDAD EXTERNA UNIDAD A VÁLVULA DE 4 VÍAS UNIDAD B C INTERCAMBIADOR DE CALOR INTERNO - COMPRESOR INTERCAMBIADOR DE CALOR EXTERNO B INTERCAMBIADOR DE CALOR INTERNO - INTERCAMBIADOR DE CALOR INTERNO - A UNIDAD C UNIDAD C UNIDAD B UNIDAD A FILTRO Ciclo de refrigeración Ciclo de calefacción 24K UNIDAD INTERNA UNIDAD EXTERNA C D INTERCAMBIADOR DE CALOR INTERNO - INTERCAMBIADOR DE CALOR INTERNO - COMPRESOR SEPARADOR VAPOR-LÍQUIDO FILTRO Ciclo
Instrucciones de instalación Diagrama de instalación La distancia desde los obstáculos debería ser superior a 12 pulgadas (300 mm). La distancia de entrada de aire desde la pared debería ser superior a 4 pulgadas (100 mm) La distancia de entrada de aire desde la pared debería ser superior a 4 pulgadas (100 mm).
Instrucciones de instalación Transporte y manejo antes de la instalación Lleve el producto lo más cerca posible del lugar de instalación antes de desembalarlo. ·Método para colgar ·Suspensión Al momento de colgar la unidad, asegúrese de balancear Si no tiene el material de embalaje, protéjala con ropa o papel. la unidad, compruebe la seguridad y levante suavemente (1) No quite ningún material de empaque. (2) Cuelgue la unidad con el material de embalaje y dos sogas como se muestra en la siguiente imagen.
Instrucciones de instalación Instalación externa NOTA: · Asegúrese de fijar las patas de la unidad con pernos al momento de instalarlas. · Asegúrese de instalar la unidad firmemente para garantizar que no se caiga en caso de terremotos o ráfagas de viento. · El usuario tiene que preparar los pernos de anclaje, las tuercas y arandelas para la instalación.
Instrucciones de instalación (3) Espesor de la tubería y material de la tubería como se muestra a continuación. Diámetro: Espesor: [pulgadas (mm)] [pulgadas (mm)] 1/4( 6.35) 1/32(0.8) 3/8( 9.52) 1/2( 12.7) 1/32(0.8) 5/8( 15.88) ! Cuando instala la tubería a través de la pared, coloque una tapa en el extremo de la tubería. Incorrecto Correcto 危 险 PRECAUCIÓN No coloque la tubería directamente sobre el suelo. Correcto Correcto Incorrecto Incorrecto Puede ingresar el agua de lluvia. 1/32(0.
Instrucciones de instalación (6) Después de terminar la conexión de la tubería refrigerante, manténgala caliente con material aislante como se muestra en la imagen de la derecha. · Para el lado de la unidad externa, aísle cada tubería y las válvulas de manera segura. · Cubra las juntas de la tubería con el cobertor de tuberías. · Utilice cinta para tuberías, aplique la cinta desde la entrada de la unidad externa. Fije el extremo de la tubería con cinta adhesiva.
Instrucciones de instalación ! 危 险 PRECAUCIÓN ● Cada ducto necesita ser vaciado de forma individual. ● La causa principal de problemas con la unidad es el exceso o la escasez del refrigerante. Cargue la cantidad correcta de refrigerante siguiendo la descripción en el manual. ● Compruebe en detalle si hay fugas de refrigerante. En caso de una gran fuga del refrigerante, causará dificultad para respirar o generará gases nocivos si se utiliza fuego en la habitación.
Instrucciones de instalación Verificación general (1) Asegúrese de que los componentes eléctricos seleccionados en el lugar (interruptores principales, disyuntores, cables, conectores y terminales) hayan sido seleccionados correctamente siguiendo los datos eléctricos. Asegúrese de que todos los componentes cumplan con el Código Eléctrico Nacional (NEC por sus siglas en inglés).
Instrucciones de instalación Pasos para conectar los cables: 24K (1) Extracción de la cubierta de la válvula Quite los dos tornillos de montaje. Quite la cubierta de la válvula como se muestra siguiendo la marca de la flecha. (2) Sujete el cable de alimentación y el cable de conexión en el soporte del conducto utilizando la tuerca de seguridad. (3) Conecte el cable de alimentación y el cable de conexión a la terminal. (4) Sujete el cable de alimentación y el cable de conexión con la abrazadera.
Instrucciones de instalación Datos eléctricos Interruptor diferencial (ELB) Capacidaddel Suministro eléctrico modelo Corriente nominal (A) Corriente nominal de sensibilidad (mA) Tamañodelcable Tamañodelcable delafuentede Disyuntor(A) detransmisión alimentación 24K 208/230V ~, 60Hz 30 30 Cable12AWG2+A Cable16AWG3+A tierra tierra 30 36K 208/230V ~, 60Hz 40 30 Cable10AWG2+A Cable16AWG3+A tierra tierra 40 Corriente circulante máxima (A): REFIÉRASE A LA PLACA Nota: (1) Siga los códigos y normas
Instrucciones de instalación Prueba La prueba de funcionamiento se debe realizar después de terminar el trabajo de la tubería refrigerante, el desagüe, la instalación eléctrica, etc.
Versión Núm.
Contenu Consignes de sécurité.........................................................................................1 Schéma du flux du réfrigérant ............................................................................3 Instructions d'installation ...................................................................................4 Schéma d'installation .............................................................................................4 Transportation et manutention avant l'installation ...
Mesures de sécurité 1.Ce climatiseur utilise un nouveau fluide frigorigène HFC (R410A). 2.Vu que la pression maximale de fonctionnement est de 550 PSIG (3,8 MPa), certains outils de tuyauterie, d'installation et de maintenance sont spéciaux. 3.Ce climatiseur utilise une alimentation de 208-230V ~, 60Hz. Veuillez lire attentivement ces MESURES DE SÉCURITÉ pour garantir une installation correcte.
Mesures de sécurité MISE EN GARDE ·Réalisation de la mise à la terre Ne connectez pas le câble de mise à terre à un tuyau de gaz, un tuyau d'eau, un parafoudre ou un fil de terre téléphonique. . Une mise à la terre défectueuse pourrait causer un choc électrique. ·N'installez pas l'appareil dans un endroit où il y a fuite d'un gaz inflammable. Si du gaz fuit et s'accumule dans la zone environnant, cela pourrait provoquer une explosion.
Schéma du flux du réfrigérant UNITÉ INTÉRIEURE UNITÉ EXTÉRIEURE UNITE A SOUPAPE À 4 VOIES ÉCHANGEUR DE CHALEUR INTÉRIEUR- C ÉCHANGEUR DE CHALEUR INTÉRIEUR- B ÉCHANGEUR DE CHALEUR INTÉRIEUR- A UNITE C COMPRESSEUR ÉCHANGEUR DE CHALEUR EXTÉRIEUR UNITE B UNITE C UNITE B UNITE A FILTRE Cycle de refroidissement Cycle de chauffage 24K UNITÉ INTÉRIEURE UNITÉ EXTÉRIEURE COMPRESSEUR SÉPARATEUR LIQUIDE - VAPEUR FILTRE Cycle de refroidissement Cycle de chauffage 36K 3 ÉCHANGEUR DE CHALEUR EXTÉRIEUR
Instructions d'installation Schéma d'installation La distance de l'obstacle doit être supérieure à 12po. (300mm). La distance d'admission d'air par rapport au mur doit être supérieure à 4po. (100mm) La distance d'admission d'air par rapport au mur doit être supérieure à 4po. (100mm) La au dist mu anc rd ed oit e s êtr ort e s ie up d'a éri ir p eu ar re à 2 rapp 0p ort o. (50 plus de 14po.
Instructions d'installation Transportation et manutention avant l'installation Transporter le produit le plus près possible de l'emplacement d'installation avant de le déballer. ·Méthode d'accrochage Lorsque vous suspendez l'unité, rassurez-vous qu'il est équilibré, vérifiez la sécurité et soulevez-le doucement. (1)Ne pas enlever les matériaux d'emballage. (2)Accrochez l'unité dans des conditions d'emballage avec deux cordes, comme indiqué sur la Fig. ci-dessous.
Instructions d'installation Installation à l'extérieure REMARQUE: Assurez-vous de fixer les pieds de l'appareil avec des vis lors de son installation. Veillez à installer l'appareil fermement pour éviter les chutes de tremblement de terre ou un coup soufflant en rafale. Les boulons d'ancrage, les écrous et les rondelles pour l'installation sont préparés par l'utilisateur. . Base en béton ou matériel semblable Unité: pouce (mm) A D C B Entrée d'air Trou de 4-φ13/22 po.
Instructions d'installation (3)L'épaisseur et le matériau de la tuyauterie utilisent le tuyau illustré ci-dessous. Diamètre [pouce (mm)] Épaisseur [pouce (mm)] 1/4( 6.35) 1/32(0.8) 3/8( 9.52) 1/2( 12.7) 1/32(0.8) 5/8( 15.88) ! Lors de l'installation du tuyau à travers le mur, fixez un bouchon à l'extrémité du tuyau. Incorrecte Correcte 1/32(0.8) 2/51(1.0) Trou 危 MISE 险 EN GARDE Ne placez pas le tuyau directement sur le sol.
Instructions d'installation Pince (fourni sur le terrain) (6) Après avoir terminé la connexion des tuyaux de réfrigérant, gardez-les au chaud avec le matériau d'isolation comme dans la figure à droite. ·Pour le côté de l'unité extérieure, isolez soigneusement chaque tuyau, y compris les vannes. Couvrir les raccords de la tuyauterie avec un couvre-tuyau. ·À l'aide d'une bande de tuyauterie, appliquez du ruban adhésif à partir de l'entrée de l'unité extérieure.
Instructions d'installation ! MISE EN GARDE ●Chaque conduit de tuyau doit être évacué individuellement. ●Un excès ou une pénurie de fluide frigorigène est la principale cause de problème dans l'unité. Chargez la quantité exacte de réfrigérant selon la description fournie dans le manuel. ●Vérifiez les fuites de réfrigérant soigneusement. Si une fuite importante de réfrigérant se produit, il y aura des difficultés à respirer ou des gaz nocifs se produiraient si un feu était utilisé dans la pièce.
Instructions d'installation Vérifications générales (1) Rassurez-vous que les composants électriques sélectionnés sur le terrain (interrupteurs d'alimentation principale, disjoncteurs, fils, connecteurs de conduit et bornes) ont été correctement sélectionnés en fonction des données électriques. Assurez-vous que les composants sont conformes au National Electrical Code (NEC).
Instructions d'installation Étapes de la connexion des fils 24K (1) retrait du couvercle de la vanne Retirez les deux vis de fixation. Retirez le couvercle de la vanne comme indiqué par le repère en flèche. (2) Fixez le câble d'alimentation et le câble de connexion au support de conduit à l'aide d'un écrou de blocage. (3) Connectez le câble d'alimentation et le câble de connexion à la borne. (4) Fixez le câble d'alimentation et le câble de connexion à l'aide du serre-câble.
Instructions d'installation Données électriques ELB (disjoncteur de fuite électrique): Capacitédu modèle Alimentation 24K 36K Tailleducâblede Tailleducâblede source Disjoncteur(A) transmission d'almentation Courant nominal (A) Courant sensible nominal (mA) 208/230V ~, 60Hz 30 30 Câble12AWG2+ Câble16AWG3+ Miseàterre Miseàterre 30 208/230V ~, 60Hz 40 30 Câble10AWG2+ Câble16AWG3+ Miseàterre Miseàterre 40 Courant de fonctionnement max.
Instructions d'installation Essais L'essai doit être effectué après que la tuyauterie du réfrigérant, la vidange, le câblage, etc. ont été réalisés. MISE EN GARDE Le climatiseur est équipé d'un réchauffeur de carter, vérifiez que l'interrupteur de la source d'alimentation principale est allumé pendant plus de 6 heures avant le préchauffage, sinon cela pourrait endommager le compresseur! Ne faites pas fonctionner le système tant que tous les points de contrôle n'ont pas été contrôlés.
Version n°.