Instructions / Assembly
Manuals
Brands
Field Controls Manuals
Ventilation Hood
PVO-300
1
2
3
4
5
6
7
8
9
10
page 6
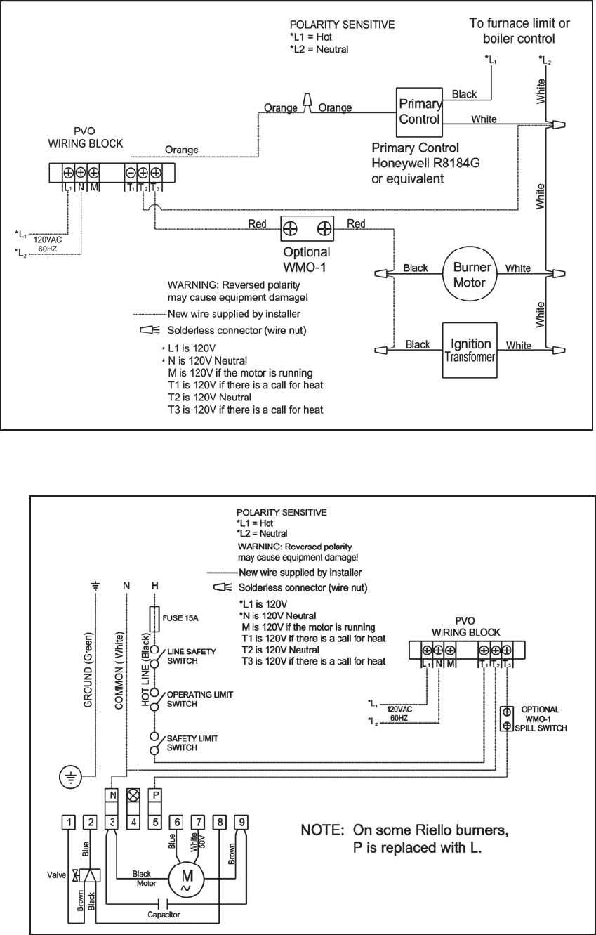
Di
agr
am C
Di
agr
am B
1
...
...
4
5
6
7
8
...
...
12