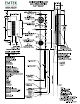
ACTIVE MORTISE LOCK 5 fee-1/4 HOLE PREPARATION 8 LEFT HAND)* ASS ABLY ยข ) | DQOR| 112 138 ESCUTCHEON HELLHOLE .