Manual

detcon inc.
1.0 INTRODUCTION
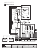
Detcon Model 110A-FB-BBU gas detection system consists of 2 major assemblies:
1. The NEMA 4 fiberglass control enclosure.
2. The remote mount gas sensor assemblies.
The NEMA 4 fiberglass control enclosure is detailed in section 1.0 of the manual and
applicable sensor assemblies in section 3.0.
Detcon Model 110A-FB-BBU
Gas Detection System
Operator's Instruction Manual
January 1, 1999, Document #2474, Revision 1.0
HIGH
LOW
FAULT
MODEL 110A-FB
ppm / %
SPECIFIC
GAS
MONITOR
HIGH
ALARM
SET
LOW
ALARM
SET
HIGH
ALARM
LOW
ALARM
L
NL
L
NL
0
1
2
3
4
5
6
7
8
9
0
1
2
3
4
5
6
7
8
9
0
1
2
3
4
5
6
7
8
9
0
1
2
3
4
5
6
7
8
9
detcon inc.
TEXASHOUSTON

Summary of content (8 pages)