Installation manual
Manuals
Brands
Datalogic Manuals
Print & Scan
DS2400N-2210
51
52
53
54
55
56
57
58
59
60
CBX ELECTRICAL
CONNECTIONS
47
4
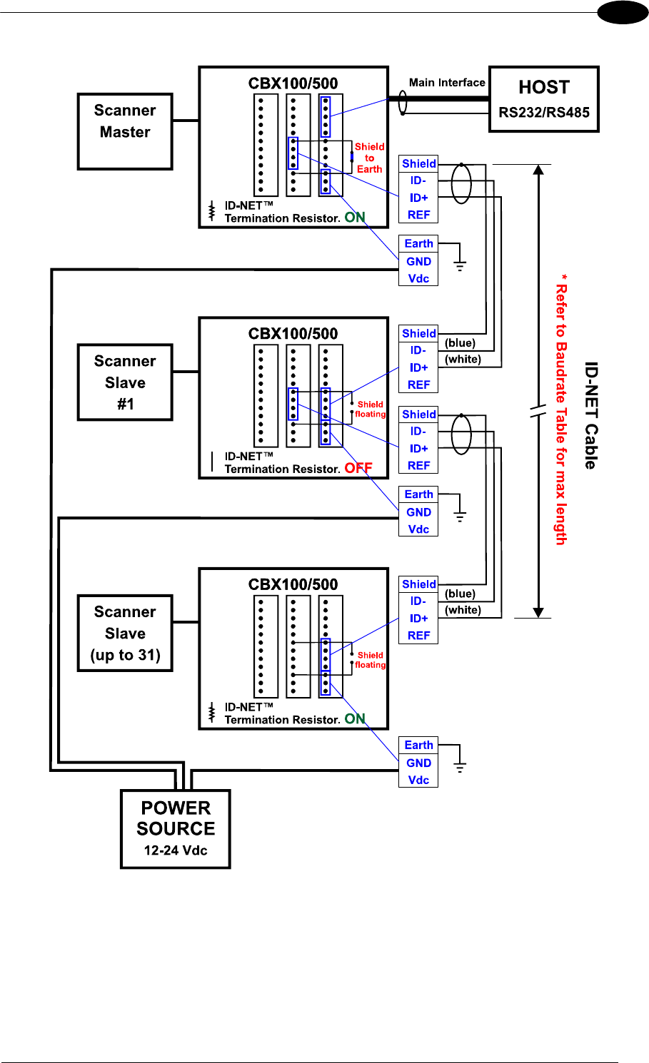
Figure 46 – ID-NET™ Network Connectio
ns
w
ith Common Po
wer Star Netw
ork
1
...
...
57
58
59
60
61
...
...
119