Installation manual
Manuals
Brands
Datalogic Manuals
Print & Scan
DS2400N-2210
51
52
53
54
55
56
57
58
59
60
DS2400N REFERENCE MANUAL
46
4
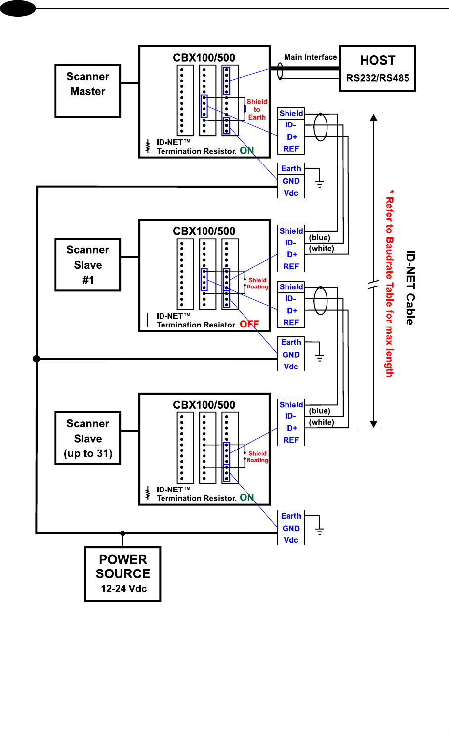
Figure 45 - ID-NETâ„¢ Net
work Connections
with Common Power Bran
ch Net
wo
rk
1
...
...
56
57
58
59
60
...
...
119