Service manual

Table Of Contents
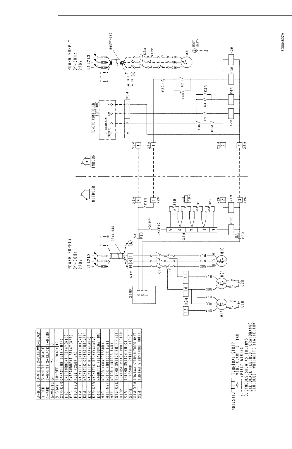
Wiring Diagram Si42-107
102 Appendix
',(1-4%C(1-4%F',(-4%C(-4%