CRT Television User Manual

- 42 -
Service manual WP 895/895F, CP885/885F
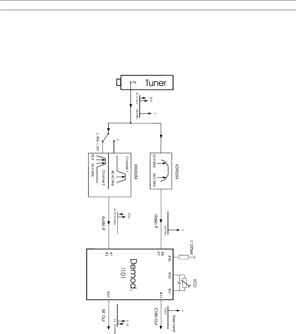
5-2 IF section
5-2-1 Block diagram
The video IF signal (VIF) is fed through a SAW filter to the differential input (Pin 6-7) of the VIF amplifier.
5-2-2 Vision IF Amplifier
This amplifier consists of three AC-coupled amplifier stages. Each differential amplifier is gain controlled by the
automatic gain control circuit (VIF-AGC). The output signal of the VIF amplifier is applied to the FPLL carrier
generation and the video demodulator.










