Service manual
Manuals
Brands
Crathco Manuals
Beverage Dispenser
PIC-33A
51
52
53
54
55
56
57
58
59
60
Page 58
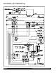
Crathco® Powdered Beverage Dispensers
PIC33AE 230V
“CE” Model Wiring with 3-Portion T
ouch Pads
1
...
...
56
57
58
59
60
...
...
68