Owners Manual
Manuals
Brands
Continental Refrigerator Manuals
Commercial Equipment
49 Inch Forced Air 20 cu. ft. Commercial Milk Cooler
11
12
13
14
15
16
17
18
19
20
18
MILK COOLERS
FORCED AIR & COLD WALL
OPERATIONS
MANUAL
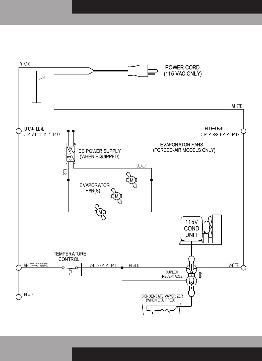
MILK COOLERS (FORCED AIR & COLD WALL MODELS) 115/60/1
WD-R5 WIRING DIAGRAM
1
...
...
16
17
18
19
20