Owner's Manual
Manuals
Brands
Burnham Manuals
Atmospheric Boiler
Burnham Series 8H/8HE Boiler
21
22
23
24
25
26
27
28
29
30
23
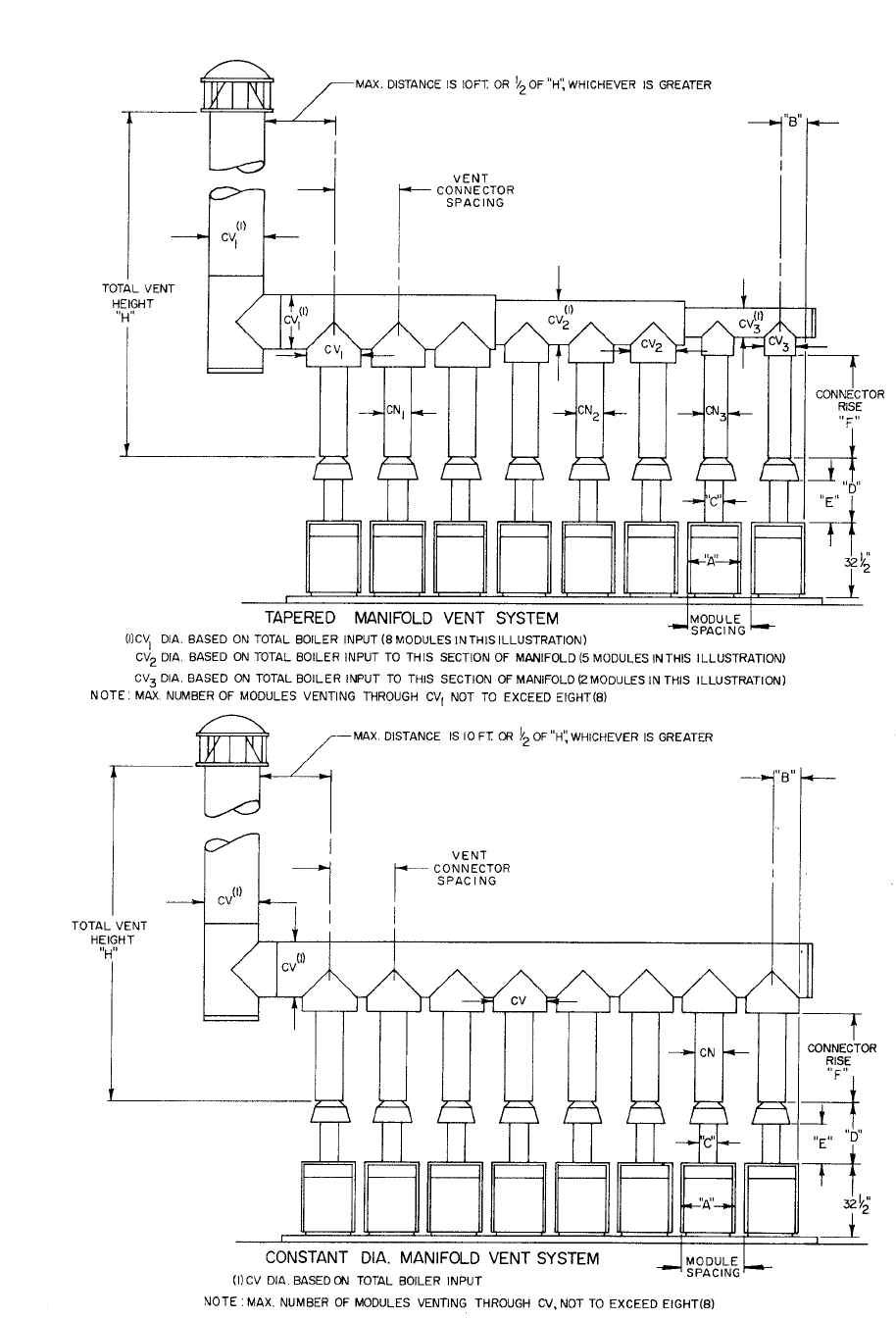
FIGURE 2-8
FIGURE 2-9
1
...
...
21
22
23
24
25
...
...
72