Specifications
Manuals
Brands
Blodgett Manuals
Kitchen Appliances
Combi
31
32
33
34
35
36
37
38
39
40
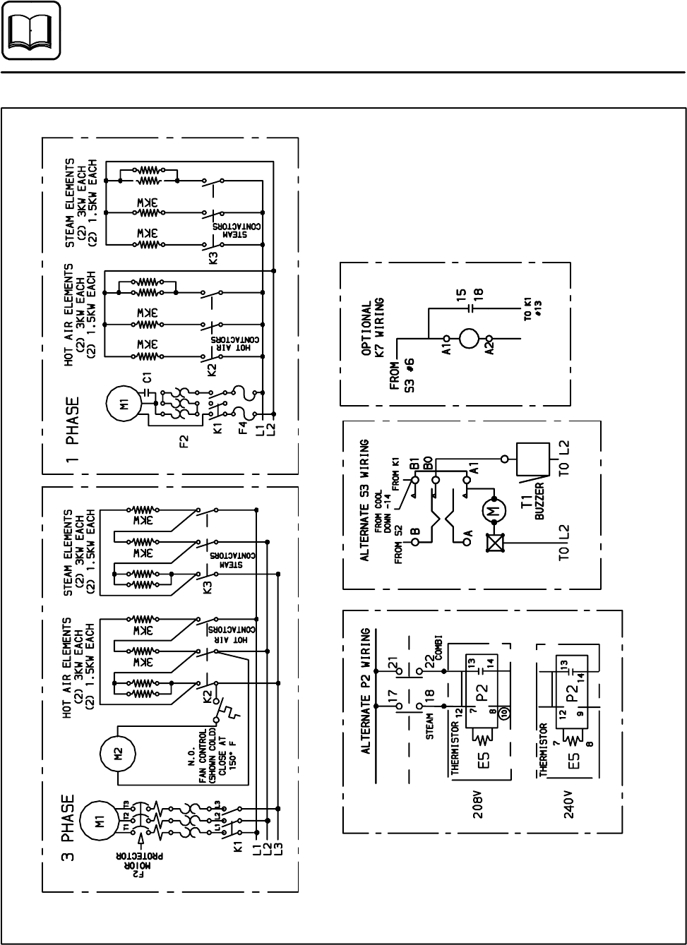
Figure
17
T
e
chnical
Info
rm
ation
28
COS
-
6
S
ervice
Schematics
1
...
...
30
31
32
33
34
...
...
49