
2525
2525
25
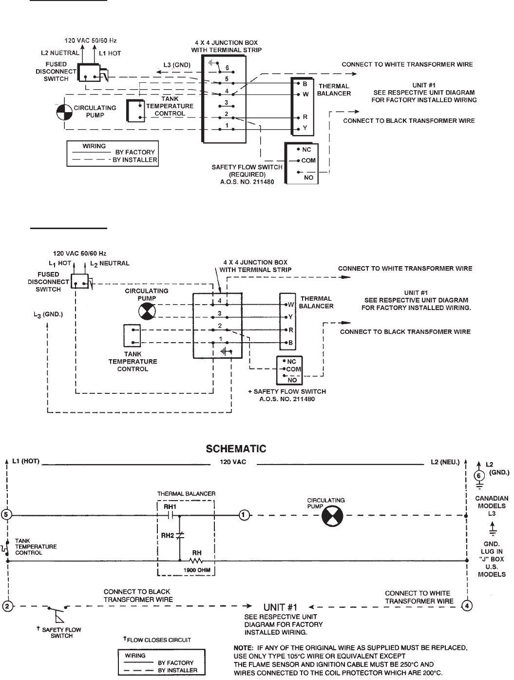
CER-TEMP 80 - 1 UNIT INSTALLATION - FOR HOT WATER SUPPLY APPLICATION
CANADIAN MODELS, JUNCTION BOX W/6 TERMINALS
FIGURE 17
FIGURE 19
CER-TEMP 80 - 1 UNIT INSTALLATION - FOR HOT WATER SUPPLY APPLICATION
U.S. MODELS, JUCNTION BOX W/4 TERMINALS
FIGURE 18