User Guide
Manuals
Brands
AO Smith Manuals
Boilers
Burkay 536,000 BTU Output Electronic Ignition Hot Water Boiler (LP Gas)
21
22
23
24
25
26
27
28
29
30
21
21
21
21
21
HW-300, HW-399, HW-420, HW-500 & HW-670
(PROP
ANE GAS)
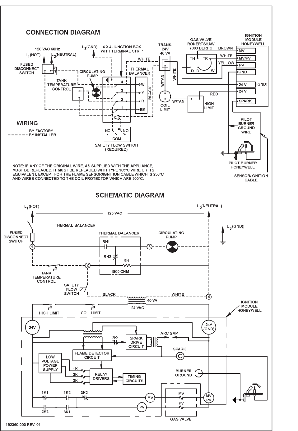
FIGURE 12
SINGLE ST
AGE I.I.D. - ROBERTSHA
W GAS V
AL
VE
HW
-300, -399, -420, -520 & 670 (PROP
ANE GAS ONL
Y) - U.S. MODELS
FIGURE 1
1C
1
...
...
19
20
21
22
23
...
...
64