
1717
1717
17
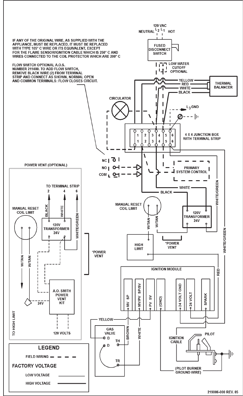
CONNECTION DIAGRAM
HWB & HW-300, -399, -420, -500 & -610
(NATURAL GAS)
SINGLE STAGE I.I.D. - ROBERTSHAW
®
GAS VALVE
HWB & HW-300, -399, -420, -520, -610 (NATURAL GAS ONLY) - CANADIAN MODELS
FIGURE 10
® Robertshaw is a registered trademark of Fulton Controls Corp.